*** START OF THE PROJECT GUTENBERG EBOOK 75289 ***
INTERIOR OF 160-TON B. AND O. ELECTRIC LOCOMOTIVE.
General Electric Company.

Electric Railways


A Treatise on the
MODERN DEVELOPMENT OF ELECTRIC TRACTION, INCLUDING PRACTICAL
INSTRUCTION IN THE LATEST APPROVED METHODS
OF ELECTRIC RAILROAD EQUIPMENT
AND OPERATION
ELECTRIC RAILWAYS
By James R. Cravath
Western Editor “The Street Railway Journal”
THE SINGLE-PHASE ELECTRIC RAILWAY
By Harris C. Trow, S.B.
American Institute of Electrical Engineers. Editor Textbook Department,
American School of Correspondence
ILLUSTRATED
CHICAGO
AMERICAN SCHOOL OF CORRESPONDENCE
1908

Copyright 1907 by
American School of Correspondence

Entered at Stationers’ Hall, London
All Rights Reserved

Foreword

IN recent years, such marvelous advances have been made in the engineering and scientific fields, and so rapid has been the evolution of mechanical and constructive processes and methods, that a distinct need has been created for a series of practical working guides, of convenient size and low cost, embodying the accumulated results of experience and the most approved modern practice along a great variety of lines. To fill this acknowledged need, is the special purpose of the series of handbooks to which this volume belongs.

¶ In the preparation of this series, it has been the aim of the publishers to lay special stress on the practical side of each subject, as distinguished from mere theoretical or academic discussion. Each volume is written by a well-known expert of acknowledged authority in his special line, and is based on a most careful study of practical needs and up-to-date methods as developed under the conditions of actual practice in the field, the shop, the mill, the power house, the drafting room, the engine room, etc.

¶ These volumes are especially adapted for purposes of self-instruction and home study. The utmost care has been used to bring the treatment of each subject within the range of the common understanding, so that the work will appeal not only to the technically trained expert, but also to the beginner and the self-taught practical man who wishes to keep abreast of modern progress. The language is simple and clear; heavy technical terms and the formulæ of the higher mathematics have been avoided, yet without sacrificing any of the requirements of practical instruction; the arrangement of matter is such as to carry the reader along by easy steps to complete mastery of each subject; frequent examples for practice are given, to enable the reader to test his knowledge and make it a permanent possession; and the illustrations are selected with the greatest care to supplement and make clear the references in the text.

¶ The method adopted in the preparation of these volumes is that which the American School of Correspondence has developed and employed so successfully for many years. It is not an experiment, but has stood the severest of all tests—that of practical use—which has demonstrated it to be the best method yet devised for the education of the busy working man.

¶ For purposes of ready reference and timely information when needed, it is believed that this series of handbooks will be found to meet every requirement.


Table of Contents


Car Equipment
Page 3
Classification of Electric Railways—Motors—Armature Winding—Armature and Field Coils—Armature and Motor Leads—Brushes and Brush-Holders—Gearing—Lubrication—Bearings—Motor Suspension—Electric Locomotive Motors—Controllers—Rheostat and Series-Parallel Control—Controller Construction—Multiple-Unit Control (Sprague, General Electric, Westinghouse Electro-Pneumatic)—Car-Heaters—Car Wiring—Electric-Car Accessories (Canopy Switches; Circuit-Breakers; Fuses; Lightning Arresters; Lamp Circuits; Trolley-Base; Trolley-Poles, Wheels, and Harp; Contact Shoes; Sleet Wheels)—Single Trucks—Swivel Trucks—Maximum-Traction Trucks—Car Wheels—Brake Rigging—Air-Brakes (Compressor, Automatic Governor, Storage Tanks)—Momentum Brakes—G. E. Electric Brake—Westinghouse Electromagnetic Brake—Track Brakes—Motors as Emergency Brakes—Brake Shoes—Track Sanders—Drawbars and Couplers.
Car Construction
Page 67
Car Bodies—Steel Car Framing—Car Weights—Car Painting.
Line Construction
Page 73
Overhead Construction—Trolley-Wire—Clamps and Ears—Span Wires —Brackets—Feeders—Section Insulators—High-Tension Lines —Third-Rail System—Conduit Systems—Contact Plow—Current Leakage—Track Construction—Girder Rail—Trilby Groove Rail —Shanghai T-Rail—Common T-Rail—Track Support—Ballast — Joints (Welded, Cast-Welded, Electrically Welded, Thermit-Welded) —Bonding and Return Circuits—Feeder Systems—Block Signals — Electrolysis and Its Prevention.
Power Supply and Distribution
Page 98
Direct-Current Feeding—Booster Feeding—Alternating-Current Transmission—Interurban Distribution—Power-House Location —Alternating-Current Generators—Double-Current Generators —General Plan of Power Stations—Switchboards—Generator D. C. Panels—Starting Up a Generator—Feeder Panel — Alternating-Current Switchboards—High-Tension Oil-Switches — Storage Batteries in Stations—Three-Phase Motors—Single-Phase Motors.
Operation of Electric Railways
Page 115
Power Taken by Cars—Road Tests of Cars—Economy in Power — Sliding and Spinning Wheels—Testing for Faults—Bond Testing —Motor-Coil Testing—Grounds—Burn-Outs—Defects of Armature Windings—Sparking at Commutator—Failure of Car to Start — Open-Circuit Tests—Short-Circuit Tests—Fuse-Blows—Armature and Field Tests for Grounds—Reversed Fields—Car Repair Shops.
The Single-Phase Electric Railway
Page 137
Commutator Type Single-Phase Motor—Advantages and Disadvantages of Single-Phase System—Lines in Operation.
Index
Page 149

HEAVY-DUTY CROSS-COMPOUND CONDENSING ENGINE, DIRECT CONNECTED
TO 1,500 K.W. RAILWAY GENERATOR.
St. Louis Transit Company’s Power House.
Fulton Iron Works.

1 ELECTRIC RAILWAYS.

PART I.


The general name “electric railway” is applied to all railways employing electric motors to supply power for the propulsion of cars. On all electric railways in commercial use to-day, the electric motor is used to furnish power to the driving wheels of the car or locomotive, the electric motor being the most efficient known means of transforming electrical into mechanical energy.

Electric railways are usually classified according to the methods by which current is supplied to the moving car. Thus, where an overhead trolley wire is used, as on the great majority of electric railways, the term trolley road is applied. Where an insulated steel rail is laid alongside the track rail for supplying current, as on the “elevated” roads in America and on a few interurban roads, the term third-rail road is used. Where, as on the street railways of a few large cities, the conductors are placed in a conduit underneath the surface of the street, and current is taken by means of a plow or shoe running in the conduit, the name electric-conduit railway is most commonly applied. There are also a few systems using conductors buried beneath the pavement, and having contact buttons or sections of conductor rail on the street surface, which sections are supplied with current by automatic electromagnetic switching apparatus as the car passes, but which are normally dead and harmless. The overhead trolley and the third-rail systems are by far the most common.

A further general classification of electric railways has recently been made because of the introduction of alternating-current railway motors. The great majority of electric railways employ direct-current motors. Where alternating-current motors are used, the road is spoken of as one using single-phase alternating-current motors or three-phase alternating-current motors, as the case may be.

All electric railway systems in commercial use are operated on an approximately constant potential or voltage, and the various electric motor cars operating on the system are connected across 2the lines in parallel. The most common practice is to utilize the rails and ground as one side of the circuit, and the overhead trolley wire or “third rail” as the other side, as in Fig. 1. The trolley wire or third rail is, of course, thoroughly insulated from the ground. The positive poles of the generators at the power house are usually connected to the trolley wire, and the negative poles to the rails and ground. The various electric motor cars, being connected in parallel or multiple between the trolley wire and the ground, draw whatever current is necessary for their operation. Where the conduit system is used, both sides of the circuit are insulated from the ground, and the contact shoe or plow collects current from two conducting rails in the conduit, one of these conducting rails being positive and the other negative. A double-trolley system is also in use to a limited extent. In this system, both the positive and the negative sides of the circuit are insulated from the ground, one trolley wire being positive and the other negative.

Further discussion of the matters just outlined will be taken up in the succeeding pages.

2 trolleys on track with wire above connected to generator at power station
Fig. 1.
Fig. 2. Railway Motor.

3

CAR EQUIPMENT.

MOTORS.

The voltage most commonly employed by electric railways is 500 to 600; and the motors are 500-volt direct-current series-wound motors, designed especially for railway service. The electric railway motor must be dustproof and waterproof because of the position it occupies under the car. For this reason electric railway motors are made in the form of a steel case (Fig. 2), which entirely surrounds the field-magnet poles and takes the place of the yokes or frames that support the fields on stationary motors. Cast steel is the material now usually employed for railway motor cases and fields, on account of its mechanical strength and its high magnetic permeability. The four poles project inwardly from the case, as seen in the open motor case, Fig. 3, which is that of a Westinghouse No. 69 motor.

Fig. 3. Railway Motor. Upper Field Raised.

Railway motors have usually four poles because this permits of a symmetrical and economical arrangement of material around the armature, and hence permits the motor to be placed in the small space available on the car truck. Two-pole motors have been used in the past, but they were not as compact as the four-pole type.

Characteristics of Railway Motors. The curve sheet, Fig. 4, for the Westinghouse No. 69 motor represents in general the characteristics of all direct-current railway motors.

The figures for each curve are found with names corresponding to the curve to which they apply, at each side represented by vertical 4distance on the sheet. The amperes, represented by the horizontal distance, are marked at the bottom, and apply in common to all the curves.

The tractive effort at different current consumption is represented by a line curving upwards somewhat. This shows that the tractive effort increases, in a proportion greater than directly, as the current increases.

The torque required in starting may be many times greater than that necessary to maintain the car at full speed. The series-wound motor, therefore, furnishes this great starting torque more economically than a shunt-wound motor the torque of which is proportioned to the current. This feature of the series-wound motor makes it especially adapted to street railway work.

WESTINGHOUSE
No. 69 RAILWAY MOTOR
500 VOLTS
GEAR RATIO, 14 TO 68. WHEELS, 33″
CONTINUOUS CAPACITY, 25 AMPERES AT 300 VOLTS,
OR 23 AMPERES AT 400 VOLTS.
Fig. 4. Characteristic Curves of Railway Motor.

The efficiency curve shows the motor to have an efficiency of about 83 per cent with gears. Much other information may be obtained by a proper study of the curves. 5The fields are worked near the point of magnetic saturation. This economizes metal and space and is also an advantage because of the fact that when so worked the armature reactions have very little effect on the fields. The neutral points between fields are consequently shifted very little and it is therefore not necessary to shift the brushes when the motor is reversed.

Fig. 5. Armature Winding.

Armature Winding. The armature winding is what is commonly known as the series or wave winding, shown developed in the paper on Direct-Current Dynamos. This winding is shown in Fig. 5, which is an end view of an armature and commutator. In the figure, however, the armature is shown with a much smaller number of slots than a railway armature should have in practice. One reason for the employment of the wave or series winding on railway motor armatures, is that with this winding no cross-connections are necessary when only two brushes are used, and these two brushes may be placed 90° apart in a convenient and accessible position. Another reason is that the current, in flowing from one brush on the commutator to another, must always pass through the magnetic field of all four of the motor poles. This makes it impossible for any unbalancing of the magnetic circuit to cause more current to flow through one portion of the armature than is flowing through another portion. In a railway motor it has been found quite possible to have one pole or pair of poles exerting a greater magnetic attraction on the armature than another pair, owing to differences in the iron and differences in the clearance between the armature and pole pieces, which differences cause more magnetic lines of force to flow from some pole pieces than from others. With the lap-armature or the ring-armature winding, since the various portions of the armature under different poles are in parallel with one another, any difference in the magnetic flux between different poles will cause a different amount of current to flow in the various paths through the armature.

6

General Data on Street Railway Motors.
Type of Motor. Horse Power. Amperes. Speed Full Load. Total Field Turns. Slots. Conductors per Slot. Commutator Bars. Weight complete with Gears. Armature Complete. Gears and Casing. Commutator Bearing.

Inches.
Pinion Bearing.

Inches.
Diameter Armature. Length.
GeneralElectric 51
82
640
56
37
12
111
3875
953
338
3
16
10½
52
27
640
155.5
29
24
87
1725
357
265
6⅜
11
9
57
52
470
110
33
18
99
2972
704
340
2⅝
6⅜
14
12
55
160
47
6
141
5415
1550
490
11
67
40
110
37
18
111
2385
595
385
2⅝
6⅛
3
8
54
25
115
1831
395
285
6
74
65
113
70.5
3534
845
415
3⅛
3⅝
Westinghouse 68
40
55
12
109
2280
505
330
3
14
8
69
30
35
105
1950
385
330
6
7
13
76
75
39
117
3840
505
860
8
9
16½
56
55
39
117
3000
315
720
3
14
12
50c
150
144
55
6
115
5550
1500
49
35
114
59
117
1925
438
327
6
13⅝

7

By reference to the winding diagram given in Fig. 5, it may be noted that a complete circuit through two coils ends at the segment adjacent to the one from which the start was made. It may also be noted in the table of motor data that all of the armatures have an odd number of segments and an odd number of slots. It is absolutely necessary in a wave winding to have an odd number of segments. Otherwise the winding could not be made symmetrical and the circuit through two coils be made to return to a segment adjacent to that from which the start was made. With equal spacing between the top and bottom leads of the two coils, an even number of segments would make the circuit return either on the segment from which the start was made or two segments from it.

The first drum-wound street railway motor armatures had as many slots in the armature as there were coils and segments. The great number of slots necessarily made the teeth very thin and consequently weak. This is very objectionable as sometimes the armature bearings wear away, allowing the face of the armature to drag on the pole pieces and thin teeth are bent out of shape.

Armatures are now almost entirely constructed with either two or three coils to a slot. When two coils are used in each slot with an odd number of slots an even number of coils results. If these were all connected to the commutator an even number of segments would be necessary. As this is not possible with a wave winding, one of the coils is “cut out.” The ends are cut short and taped and it is termed a “dead” coil. This makes the winding somewhat unsymmetrical, all the coils not bearing the same angular relation to the commutator segments to which they are connected. This difference is, however, not great enough to affect the operation of the machine.

The Westinghouse 49 motor is an example of an armature with a dead coil. By reference to the table of motor data it will be seen that this armature has 59 slots. Two coils in each slot would make 118 coils. One of these, however, is cut out, giving 117 segments.

Cutting out a coil can be avoided by putting three coils in each slot.

An odd number of coils results then no matter what the number of slots may be. In the majority of examples given in the table there are three times as many segments as slots. 8The sides of the slots of modern street railway armatures are straight. The coils are prevented from flying out by bands of wire extending over the tops of the coils around the armature. Steel or silicon bronze wire of about No. 14 gauge is used. Recesses are made in the armature teeth for the reception of these bands so that the wire when wound will come flush with the face of the armature. The bands are usually ¾ to 1½ inches wide. The wires are well soldered together to secure them in place. One trouble experienced with armatures is the slipping off of these bands. The heated armature expands and stretches them. When the armature cools the bands are loose and then often slip off. When they do so the coils fly out by centrifugal force, strike the pole pieces and ground the motor.

Fig. 6. Armature Coil.

Armature Coils. Railway motor armatures are to-day universally constructed with form-wound coils, which are wound on a form of proper shape and carefully insulated before being placed in the armature.

The coils of the smaller motors (those up to 40 or 50 horsepower) are usually wound with round wire. The cotton covering of the wire is depended upon for insulation. To strengthen this, however, the coils after being wound are immersed in an insulating compound and then baked in an oven. The whole coil is usually wrapped with insulating tape (See Fig. 6). The armatures of larger motors have coils made of copper bars. Mica is often placed between and around the bars for insulation, though oiled linen cloth tape cut bias is also employed, especially in repair work.

Field Coils. Field coils are so constructed that they may be readily removed should they become grounded or short-circuited. 9Some makers wind them on a brass shell or form which is slipped over the pole piece. In some motors the field coils are composed of copper ribbon, wound bare, with ribbons of insulating material between the turns. Field coils of wire for the smaller motors, if not wound on shells, are wound on forms and before completion are taped in such a manner that they will hold their shape without being enclosed in a spool. The terminals are brought out where they will be of easy access when the field is in place (See Fig. 7).

Fig. 7. Field Coil.

Armature Leads. In Fig. 3 is seen a completed armature in the motor casing of a Westinghouse No. 69 motor. Since the motors are four-pole, the two sides of any one coil occupy slots 90° apart in the armature coil, as indicated in Fig. 5. The ends of the coils are connected to commutator bars 180° apart. The relative position of the commutator connections of any armature coil can, of course, be varied so as to bring the brushes in the most convenient position in the motor casing. Brushes are always of carbon, and are placed where they can be easily reached from the opening in the motor casing over the commutator.

Motor Leads. The reversing of the current through the armature, independent of the field current, to secure reversal of direction of rotation of the armature, makes it necessary that four wires enter the motor. The portions of these wires connected permanently to the motor are termed the motor leads because they “lead out” the current. Sometimes an ordinary two-way connector is used in connecting these leads to the wires of the cable, but often a jack-knife connector is employed to facilitate connecting and disconnecting. Considerable difficulty has been experienced by the wearing away of the insulation of the leads where they rest on the motor shell. To avoid this there has recently come into use a lead protected by a spiral metal covering. 10Brushes. That the motor may operate in either direction equally well, the carbon brushes are placed radially or nearly so. No provision is made for shifting their position relative to the fields. They usually occupy a position equidistant between pole tips. The common types are either ½ or ⅝-inch thick and from 2¼ to 4 inches wide.

Fig. 8. Brush Holder.

Brush Holders. Two methods of securing the brush holders are employed. In Fig. 3, the brush holders may be seen to be secured in position by being bolted through the end of the motor shell. Fig. 8 shows the brushes mounted on a yoke which is secured to the motor shell. The yoke is of wood and provides the necessary insulation. Where the holders are fastened directly to the shell a block and washers of vulcabeston or other insulating material intervene to furnish the insulation between the shell and the holder. In practice the greatest difficulty experienced with brush holders is preventing them from becoming grounded by dirt and carbon dust which collects on the insulation.

Opening Cases for Inspection. Accessibility for inspection and repairs is essential in all railway motors. A lid is always provided directly over the commutator to facilitate inspection of the commutator and brushes. To open up the motor casing for more extensive inspection or repairs, three general schemes are employed. One is to have the lower half of the casing swing downward on a hinge as in Fig. 9, which illustrates the Westinghouse No. 38 B motor. The armature may be placed either in the lower half, as shown in Fig. 9, or in the upper half. When a motor of this type is to be opened the car is run over a pit, and the repair men work entirely from below.

Often the hinge pins are removed and the lower shell containing the armature is dropped down by means of a jack placed underneath.

Two handholes are usually provided in the bottom shell for observing the clearance between the armature and the pole pieces and also for removing dirt that may collect in the bottom of the shell. 11Another scheme is to have motors open from the top, either by hinging the upper part of the motor casing, as in Fig. 3, or by having the top part of the casing lift off. Where this form of motor is used, the car body is hoisted clear of the truck, and the trucks are run out from under the car body before work is done on the motors. In this case, all the work can be done from above without the use of pits.

Fig. 9. Railway Motor. Lower Half of Casing Swung Down.

A third design is the box-frame motor casing, from which the armature can be removed endwise only. Such an arrangement is shown in Fig. 10, which is a view of a No. 66 motor of the General Electric Company. In this motor a sufficiently large opening is provided in the ends of the motor casing to permit of the armature being removed endwise. A plate or head, which accurately fits into this opening, carries the armature bearing. In removing armatures from motors of this kind, the usual method is to take the motor out of the trucks and stand it on end with the pinion up. The bolts being removed from the end plate, the armature can then be hoisted out of the case by means of a special hook attached to the pinion. Another plan that has been used in removing armatures from such motors, is to place the motor in an apparatus where the armature shaft can be held between centers, as in a large lathe. The motor 12casing is then moved along in a direction parallel to the armature shaft, until the armature is exposed.

This latter box-frame type of motor is very compact; a stronger casing can be made for a given weight and space than if it were divided horizontally. Moreover, the magnetic circuit cannot be disturbed by imperfect contact between two parts of the casing. Where this type of motor is used, the bearings project inward under the commutator and armature, thus getting long bearings with a short motor, which is important where the room is limited, as, for example, in the case of a large motor mounted on a standard-gauge truck.

Fig. 10. Box-Frame Motor.

Gearing. In most cases, spur gearing is used to transmit power from the armature shaft to the car axle, although a few motors with armatures mounted directly on the car axle are in use. Various gearings other than the simple spur gear have been tried, such as worm gears, chain and bevel gears. Practically all have been abandoned in favor of the single-reduction spur gearing, which is the most satisfactory from the standpoint of wear and efficiency. This gearing is shown in Figs. 3 and 9. The gearing is covered with a gear case (Fig. 9), which is usually of steel, though gear cases of thin sheet metal and wood are sometimes used. A solid gear is shown in Fig. 11, and a split gear in Fig. 12. 13The gear ratios in common use vary from 5 to 1 to 2 to 1, the larger ratio being common on the smaller motors. A ratio often used on motors of 30 to 50 horsepower is 4.78 to 1, the gear having 67 teeth, the pinion 14 teeth.

Street car wheels are usually 33 inches in diameter. This makes necessary 612 revolutions per mile. With a gear ratio of 4.78 the armature revolves 2,925 times per mile. At 15 miles per hour, this gives 731 r.p.m.

Fig. 11. Solid Gear.
Fig. 12. Split Gear.

Lubrication. The lubrication of railway motors was for a number of years carried on almost exclusively with grease, which it was customary to place in the gear casing and in grease boxes over the armature and car-axle bearings. Grease becomes most efficient as a lubricant only when the bearing is heated sufficiently to make the grease run like oil. Oil is now being used to a considerable extent, especially for larger motors. It is fed to the bearings by various devices that allow a very slow feed, such as wicks and lubricators adjusted to pass a small amount of oil per hour.

Bearings. Railway motor bearings are usually of Babbitt metal, which metal is cast into a steel shell. This shell fits into receptacles in the motor casing, which can be seen in Figs. 3 and 9. A steel shell is used so that the worn-out bearings can be easily renewed and the shells taken to a Babbitt melting furnace to have new Babbitt poured into them.

The motor has two sets of bearings, those for the armature and those for the axle upon which the motor is mounted. The axle bearings are always split diametrically to avoid removing a wheel 14when a bearing is replaced. On the later designs of motors these are of brass, no Babbitt metal being used. The armature bearings are distinguished by the terms “gear end” and “commutator end” bearings. The gear end bearing is usually of larger diameter and of greater length because of the thrust of the gears it must take in addition to the weight of the armature. This bearing is split so that it may be removed and replaced without the removal of the gear. The commutator end bearing is in one piece. Armature bearings are shown in Fig. 13.

Fig. 13. Armature Bearings.

Motor Suspension. Two methods of suspending motors flexibly on trucks are in common use. That end of the motor which has bearings on the car axle cannot, of course, be flexibly suspended with regard to the axle; but the other end of the motor can be placed on springs, or rest on a bar supported on springs, as shown in Fig. 14. This suspension is commonly called nose suspension. Instead of having a special bar and special springs for the nose of the motor, the nose may rest upon some part of the truck that is carried upon springs. Thus, on the M. C. B. type of swivel truck, the nose usually rests on the truck bolster, and thus gets the benefit both of the bolster springs and of the equalizer springs of the truck. Another general plan of suspension is that known in one form as cradle suspension, and in another form as side-bar suspension. A side-bar suspension is shown in Fig. 15. Here a larger percentage of the weight of the motor is evidently taken by the springs than in the case of nose suspension. It is desirable to relieve the car axle of as 15much dead weight as possible. By dead weight is meant weight resting upon it without the intervention of springs.

Fig. 14. Nose Suspension.
Fig. 15. Side-bar Suspension.

Motors of the New York Central Electric Locomotive. These motors are a radical departure from the usual type of railway motors. The locomotive on which they are mounted has four driving axles, upon each of which is mounted an armature, direct, no gears being used, Figs. 16 and 17. The motors are remarkable for three special features: The method of mounting the armature, the shape of the pole pieces, and the path of the magnetic flux. 16

Fig. 16. Longitudinal Section of New York Central Locomotive.

The mounting of the armature upon the driving axle and the motor fields on the truck frame makes it necessary to have flat pole pieces in order that the armature may play up and down as the journal box and axle slide in the guides of the truck frame. The shape of the pole pieces may be observed in the drawing Fig. 16. When in the central position there is a ¾-inch air gap between the armature and pole pieces. The magnetic flux is continuous through the fields of all four of the motors. It returns through the cast steel side frames of the truck and two bars placed in the path.

The brush holders are so mounted that the brushes occupy a fixed position relative to the armature. The armature is removed by lowering it with the wheels and axle upon which it is mounted. This can be done without disturbing the fields of the motor.

95 TON ELECTRIC LOCOMOTIVE FOR NEW YORK CENTRAL RAILROAD.
General Electric Company.

CONTROLLERS.

In an ordinary electric car, current is taken from the wire through the trolley wheel and pole, and is first led from the trolley base through overhead switches or a circuit breaker, and then to the controller, from which it passes through the motors and 17thence through the motor frames, car truck, and wheels to the rails and ground. If the car is designed to be operated from either end, an overhead switch or circuit breaker is placed over each platform of the car so that current can instantly be cut off entirely from the controllers by throwing the switch or circuit breaker at either end of the car.

Fig. 17. Armature Axle and Wheels.

The lighting circuit is run from the trolley base independently of the motor circuit, and has its own switch and fuse box. Current for the lights is taken from the trolley circuit before it reaches the main switches or circuit breakers. Current for electric heaters, if such are used, is likewise taken from a separate circuit. On a 500-volt system five 100-volt lamps are usually connected in series for car lighting. As many multiples of five can be employed as are necessary to light the car.

Rheostat Control. The simplest form of controller is that employed where only one motor is used on a car. A rheostat is placed in series with the motor when started, just as on a stationary motor; and the function of the controller is to short-circuit this resistance gradually until it is entirely cut out and the motor operates with the full voltage. The controller also has a reversing switch by means of which the relative connections of the armature and fields are reversed, which, of course, changes the direction of rotation of the motor armature. Such a simple equipment as this, however, is rarely to be found in practice.

Series-Parallel Control. Single-truck cars usually have two motors, one on each axle; and on such cars a series-parallel controller 18is the kind usually employed. Diagrams of connections on the various points of a series-parallel controller (Type K6) of the General Electric Company, are given in Fig. 18.

Fig. 18. Diagram of K6 Controller Combinations.

From these diagrams it is seen that the motors are first operated in series until all the resistance is short-circuited by the controller. When this has occurred, the cars are running at about half speed. The next point on the controller puts the two motors in multiple, 19with some resistance in the circuit, which resistance is cut out upon the following points, until at full speed the two motors are in multiple, without any resistance in the circuit.

Fig. 19. Motor in Series.

Four Motors. Where four motors are used on a car, as is frequently the case with double-truck cars, the motors on each truck are usually controlled just as in case of the two-motor equipment that has been described; but each pair of motors is operated in multiple. That is, on the first points of the controller, the two motors of a pair are in series, as in Fig. 19, and the two pairs are in parallel; and on the last points of the controller, all the motors are in parallel, as in Fig. 20.

Fig. 20. Motor in Parallel.

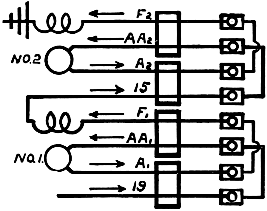
Controller Construction. The controller (Type K) shown open in Fig. 21, which in its various forms is the type most commonly used on street cars in the United States, has a contact cylinder or drum mounted upon the main shaft of the controller. This contact drum carries contact rings insulated from the drum, and is suitably interconnected, as indicated in Fig. 22, which shows the contact rings of the controller as they would appear if rolled out flat. Contact fingers are placed along the left side of the controller, as seen in Fig. 21, one for each ring on the drum; and as the controller handle is turned to revolve this drum, the contact fingers make contact with the rings on the drum and give the various connections. Alongside the main controller drum is a reverse drum which simply reverses the armature connections of the two motors. 20Controller Wiring. The connection between motors, controllers, and resistances, with two motors and a K6 controller is shown in Fig. 22. A careful study of this will show the combinations to be the same as indicated in the diagram, Fig. 18. The wiring is rather complicated; and in practice, to avoid confusion, the ends of each wire are labeled with tags showing the terminals to which they belong.

Fig. 21. Controller.
Car Wiring for K-6 Controllers with two Motors
Fig. 22
Fig. 23. Motors in Series.
Fig. 24. Motors in Parallel.

With the aid of Figs. 22, 23 and 24, the wiring of a type K6 controller with two motors may be followed. Figs. 23 and 24 are for a different controller but can be used to assist in an understanding of the complicated diagram 22. The current leaves the choke or kicking coil of the lightning arrester and passes through the blow out coil of the controller. It then goes to the top finger T of the controller. On the first point the circuit is as shown in Fig. 23. The top segment A makes contact with the top or trolley finger. 22All but the lower five segments of the cylinder are electrically connected together by means of the iron cylinder upon which they are mounted. On the first point then the current passes from the cylinder over R1, and with straight series connections of the resistances, it goes through all of the rheostats under the car, and returns to the controller over the last resistance lead, R7. Behind the motor cut-out switches at the base of the controller this lead is tapped into a wire one end of which leads to finger 19 of the controller, and the other end through the cut-out switch and reverse cylinder to No. 1 armature. The current takes the latter path, passes through the armature of the motor and returns by way of the reverse cylinder, thence through the fields of No. 1 motor and then through the cut-out switch of No. 1 motor and to finger E1, of the controller. Segments O, M, N and L, shown in Fig. 23, and corresponding segments of Figs. 22 and 24, are insulated from the remainder of the controller cylinder. From finger E1 and segment O (Fig. 23) the current passes over finger 15 through No. 2 cut-out switch and the reverse cylinder to the armature of No. 2 motor. Returning it passes through the reverse cylinder, then back through the fields of No. 2 motor and to the 23ground, which is usually through a connection on the motor casing.

On points 2, 3, 4 and 5, the successive series points of the controller R1, R2, etc., make contact with segments B, C, etc., Figs. 23 and 24, until finally finger 19 rests on segments J, the resistance is all cut out and the motors are connected in series directly across the line. A further movement of the controller handle changes the motors from series to multiple connection and inserts in the circuit a portion of the external resistance. There are four separate stages in making this change. First, the resistance fingers slide off their segments and the resistance is inserted in the line. Second, fingers E1 and G make contact with segments P and Q. Motor No. 1 is then across the line in series with the resistance; the circuit being from E1 to ground over G. When the lower finger E1 makes contact with P, the upper one has not yet left segment O. This short-circuits No. 2 motor, the path being from the ground, up wire G, thence by way of segments P and Q and through connecting clip V, between the two E1 fingers back through finger 15 to the motor.

A further movement of the controller handle causes the fingers to leave segments M and O and No. 2 motor is open-circuited until finger 15 makes contact with segment N. When this takes place the motors are in multiple. On the successive points after this the external resistance is cut out in the same manner as previously described.

By reference to Fig. 22, it will be noticed that the leads to the motors and the resistances are tapped on wires of the cables connecting the two controllers on the ends of the car. The two ends of these wires, with the exception of the armature wires, lead to similar binding posts on the two controllers. The armature wires are interchanged connecting at one controller into binding post A A, while the other end connects into binding post A. This change of connection is necessary in order that the reverse handles be forward for forward direction of movement of the car.

Fig. 25. Forward Position of Reverse.

To reverse a series motor it is simply necessary to reverse the direction of flow of the current in either the armature or field. For several reasons, it is advantageous in the case of the street railway motor to reverse the current in the armature rather than in the field. Figs. 25 and 26 show how this is accomplished. The squares shown in the figures represent the lugs on the reverse cylinder as shown 24in Fig. 21. With the reverse handle in one position (Fig. 25), the large lugs are under the reverse fingers, and current passes from finger 19 to finger A1, and from finger 15 to finger A2. Fig. 26 shows the relative position of reverse fingers and lugs for the reverse position of the controller handle. In this case the current passes from finger 19 to A A1, and from finger 15 to finger A A2. The effect is to change the direction of flow in the armatures while that in the fields remains the same as may be observed by the arrows.

Fig. 26. Reverse Position of Reverse.

Wiring of Type L Controllers. The type L controller, shown in Fig. 27, while accomplishing the same results as the type K, is wired in a radically different manner. The circuit is opened in changing from series to multiple connections. The controller handle makes two complete revolutions in moving from the series to the multiple position. It is geared to the rheostatic cylinder in such a manner that the first half of both the first and second revolutions gives this cylinder one complete turn. During the second half of the revolution the cylinder is returned to its original position. The controller handle is so connected to the commutating arm that this stands in a central position for the off position of the handle. At the beginning of the first revolution it is swung to the left, throwing the motors in series. At the beginning of the second revolution it is moved to the right, putting the motors in multiple.

The rheostats instead of being wired in series are connected in multiple. Current passes from the blow-out coil to the bottom fingers of the controller S, and thence to the rheostats. On the 26first point the current returns over R1 to the controller cylinder. It passes off through a collar at the base of the cylinder through No. 1 cut-out, and the reverse, which is shown in the central position, to No. 1 motor. On returning to the controller over E1 it passes to the upper section of the commutating arm. In the diagram this is shown in the central position. In series it is thrown to the left. The current then passes from the commutating arm to No. 2 cut-out, and to No. 2 motor. Movement of the controller handle further multiplies the paths through the rheostats and finally, when fingers S rest on the cylinder, the rheostats are short-circuited. If the controller handle is moved still farther, the rheostat cylinder is returned to the off position and the commutating arm is thrown to the left. With the arm in this position the current divides, one portion passing to No. 1 motor as before and to ground by way of the upper section of the commutating arm; while the other branch goes by way of the lower section of the commutating arm to the cut-out switch for No. 2 motor and thence to the motor.

Fig. 27.
Diagram of Connections
for
L2 Controller

Reversing is accomplished by one-quarter revolutions to the right and left of the segments shown. It is evident that this will connect either A1 or A A1, to the trolley. And likewise connect the other armature leads.

Reversal. The reversing handle and the main controller handle are made interlocking so that the motors cannot be reversed without first throwing the controller to off position. This is to prevent damage to the motors through careless or inadvertent throwing of the reverse handle when the controller is on some of its higher points. Such a reversal would cause an enormous current to flow through the motors, and would be likely to damage them and to open all the circuit breakers and fuses in that circuit. The reason for the enormous flow of current is, of course, that the counter-electromotive force of the motors, when reversed with the car going at some speed, would materially add to the electromotive force of the trolley line, instead of opposing it as when the cars are in operation. The current flowing through the motor circuit would then be equal to (electromotive force of line + electromotive force of motors) ÷ (resistance of motors), which would result in a very large current.

Magnetic Blow-Out. On the Type K controller as well as on most other successful controllers, the flashing or arcing between 27contact rings and fingers, which occurs when the circuit is broken, is materially reduced by a magnet that produces what is called the magnetic blow-out to extinguish the arc. This magnet derives its current from the main circuit, and is so arranged as to create a strong magnetic field in the neighborhood of the place where the arc is formed. Fig. 21 shows a Type K controller open with the magnetic blow-out magnet thrown back on a hinge. The coil which produces this magnet is seen in the right side of the controller. The main contact drum is in the middle, and the reversing drum at the right hand. There are in use a number of other controllers built upon these same general principles but differing in mechanical arrangement.

Controller Notches. All controllers are provided with some device which prevents the motorman from stopping the controller handle between the various points or notches, as the stopping between points might result in drawing an arc or an imperfect contact. The most common arrangement to prevent this is a notched wheel on the controller shaft, against which bears a small wheel of just the right size to enter the notches. The small wheel is held against the notched wheel by a strong spring. As the tendency of the small wheel is to seek the bottom of the notches, it is difficult to stop the controller handle anywhere between notches, and the motorman is thus given a guide which tells him without any effort on his part just where the notches are.

To prevent advancing the controller handle too rapidly and avoid the jerking of passengers, excessive currents and slipping of wheels during acceleration, several devices have been planned. On the multiple unit control systems, a limit switch is usually provided which prevents the controller advancing when the current exceeds a predetermined amount. A device to accomplish the same results on the K type of controllers is termed the Automotoneer. A cam connected with a dash pot prevents movement of the controller handle to the successive notches faster than a previously prescribed rate.

A switch is usually provided in a controller, for cutting out of service one motor or a pair of motors if defective, and allowing the car to proceed with the good motor or motors.

28

Fig. 28a. Car Wiring for G. E. Train Control System.
WESTINGHOUSE 300 K.W. DIRECT CURRENT ENGINE TYPE THREE-WIRE GENERATORS.
Pittsburgh, Cincinnati, Chicago and St. Louis Railroad, Columbus, Ohio.

29

MULTIPLE-UNIT CONTROL.

A system called “multiple-unit control” or “train control” has come into use where it is desired to operate motors under a number of different cars in a train; all the motors being controlled from the head of the train or from any other point on the train where the motorman may be stationed.

There are several types of multiple-unit control. In all of them there is on each car a controller of some kind which controls the current flowing to the motors on that car. This controller is operated from a distance by means of electro-magnetic or electro-pneumatic devices controlled by circuits called pilot circuits, which circuits are connected to the motorman’s controller. All the pilot circuits of a train are connected together by means of train plugs which make the connections between the cars. The pilot circuits of each car are connected to a motorman’s controller on that car and this makes it possible to operate the train from any controller.

Sprague Multiple-Unit System. In the earliest form of multiple-unit control—which was that devised by F. J. Sprague—the motors on each car were controlled by an ordinary Type K controller, which had geared to its shaft a small pilot motor. The pilot motor was controlled by the pilot circuits connected with the motorman’s controller.

In the more recent forms of multiple-unit control, the use of main controllers having contact cylinders has been practically abandoned. The contacts are made instead by a number of electro-magnetic or electro-pneumatic contact devices sometimes called contactors.

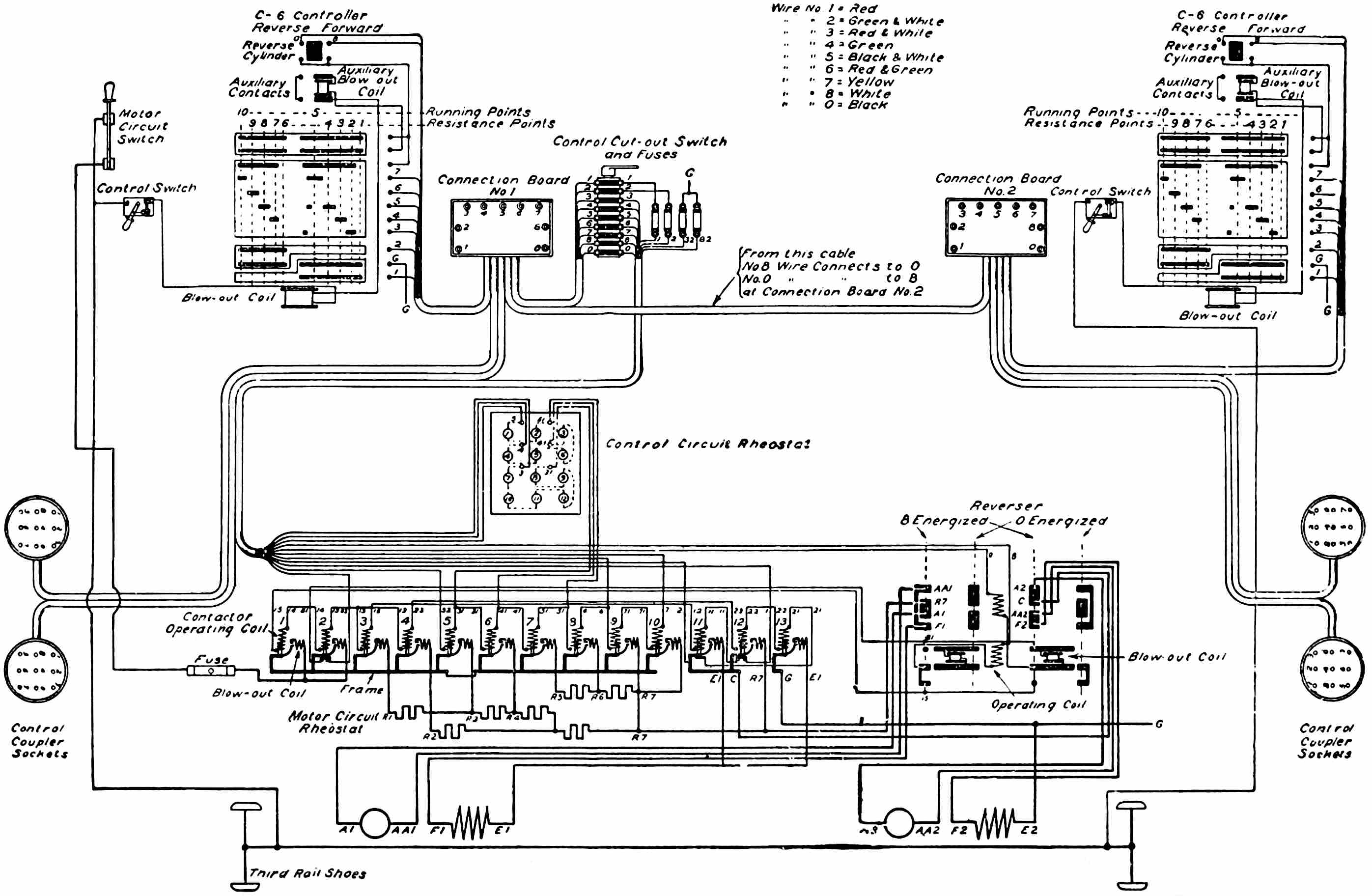
General Electric Train Control. In the General Electric train-control system each contact for the motor circuits is made by a solenoid magnet which draws together two heavy copper contact fingers to establish the circuit. A magnetic blow-out coil in series with the contact is also provided. The contactors make contact only when energized by a small amount of current from the master or motorman’s controller. In Fig. 28a is a diagram of the car wiring for a motor car equipped with this system. The motorman’s controller is a drum controller, but is comparatively small since it has to handle only the small amount of current necessary to operate the solenoid magnets of the contactors. It is evident 30that by connecting together the pilot circuits, which are connected to the motorman’s controller, so that the pilot circuits will be continuous for the entire length of the train, any number of cars equipped with the train-control system can be operated; and similar contacts will be made by the contactors under all the cars simultaneously, by virtue of the circuits established by the master controller at any platform.

Besides controlling the contactors, the master or motorman’s controller must control an electro-magnetic reversing switch, or reverser, to change the direction of car travel.

The handle of the motorman’s controller is provided with a push button, which must be depressed while the current is turned on. Should the motorman release this push, the circuit through the controller will be opened and all the contactors will fall open. This handle is called the dead man’s handle because it is put there to provide for cutting off the current should the motorman fall dead or in a faint at his post.

The flow of the current in the control circuits, which operates the reverser and picks up the contactors on the several points may be followed in the diagram Fig. 28a. With the reverse handle in the forward position and the controller on the first point, current passes from the main circuit through a single-pole fused switch called the control switch and through the auxiliary blow-out coil to a finger bearing on the upper section of the master controller cylinder by which connection is established to the adjacent finger and thence to the reverse cylinder. It leaves this over wire No. 8, passing by way of the connection board and control cut-out switch to the forward operating coil of the reverser, thence through the forward blow-out coil and over wire 81, through the switch underneath contactor No. 2 and to ground G, by way of wire B 2 after passing through the fuse shown. The current through the operating coil of the reverser, having thrown this, the path is changed somewhat. The current then instead of passing from the reverser over wire 81, is conducted through wire 15, through the operating coils of contactors No. 1, 2, 3, and 11 in series, through the switch under contactor No. 12, and to ground through finger 1 of the controller. Contactors 1 and 2 are in multiple and when raised connect the trolley with the contactors controlling the resistance leads. Contactor 313 connects R to the line while contactor 11 places the two motors in series. The motors then operate with all of the resistance in circuit. When contactor 2 raises, it opens the switch immediately below it, making it impossible for the reverse to operate while current is flowing through the motors. On the second notch of the controller an additional path is opened by way of finger 3 of the controller. This path leads from finger 3 through four of the control circuit rheostat coils, through contactor No. 5 and to ground over 32. On the 3rd, 4th and 5th points contactors 6, 7 and 9 respectively are raised. The motors are then in full series. Between the 5th and 6th points all the control circuits are broken preparatory to starting the multiple connections of motors. On the 6th or the first multiple point the ground through finger 1 of the master controller is opened while a ground through finger 3 is established. The current from the reverser then, after raising contactors 1 and 2 as before, instead of passing through contactors 3 and 11, passes through the coils of 4, 12 and 13, through the switch under contactor 11 and to ground over finger 2. Contactor 12 connects motor No. 2 to R7, while contactor 13 grounds No. 1 motor. The motors now operate in parallel and on successive notches of the controller, contactors 6, 7, 8, and 9 are raised, cutting out all of the resistance. The switches underneath contactors 11 and 12 make it impossible for 11 to raise with 12 and 13 or vice versa. The reason for this arrangement is very evident, as a direct ground for R7 would result.

The Westinghouse Electro-Pneumatic System of Control. In this system of multiple unit or train control, the current to the motors is supplied through a set of unit switches or circuit breakers which are sometimes placed in a circular case or turret underneath the car and in other cases are ranged in a row under the car. The opening and closing of these unit switches is done with compressed air acting on a piston in an air cylinder. When the circuit is to be closed, compressed air is admitted behind the piston and forces it down against the tension of a seventy-pound spring, and the contacts are brought together. When the switch is to be opened, the air is let out of the cylinder and the spring forces the piston back. The air supply is obtained from the storage tanks of the air brake system. The valve controlling the air supply to the cylinder of each unit switch is operated by electromagnets which derive current from a 32seven cell, fourteen-volt, storage battery. The small master controller operated by the motorman, makes and breaks the battery connections to the magnets controlling the air valves.

Fig. 28b. Car Wiring for Westinghouse Control System.

An advantage of this over other multiple-unit systems is that by 33the use of battery current the control system is not disturbed by interruptions of the main supply of current. The chief advantage of this is that it makes it possible to reverse the motors and operate them as brakes in emergencies at all times.

The battery is charged from the main line through lamps as resistance, or may be charged by being connected in series with the air compressor motor.

In the accompanying diagram, Fig. 28b, there are two batteries shown which are charged in series with the compressor motor. By means of two double-pole, double-throw switches, first one and then the other battery is connected for charging and for service. The battery is charged in shunt with a resistance and a relay is connected in the circuit as shown, so as to open the battery circuit whenever the current through the motor stops, and thus prevent the battery discharging through the resistance.

The master controller has a double set of segments in order to decrease the length of the shaft. The handle, therefore, is moved only one-sixth of a revolution from off to full speed. The various circuits can be traced by the letters and numbers each wire bears, so that the circuits will not be gone over in detail. The first position of the master controller throws the reverser switch in the proper direction and also closes the main circuit breaker. On the second point the motors are connected in series with all resistance in circuit, and these resistances are automatically cut out one by one. On the next point of the controller the motors are in multiple and the resistances are automatically cut out in a similar manner. The automatic cutting out of resistances is accomplished by a limit switch in conjunction with operating and holding coils on the electro-pneumatic valves. This limit switch is a kind of a relay which has the current from one of the motors flowing through its coil and which acts to open a certain battery circuit which operates the electro-pneumatic valves whenever the current in the motor circuit in question exceeds the amount for which the limit switch is set. The automatic acceleration or cutting out of resistance is accomplished as follows:

Each electro-pneumatic valve has two magnet coils, one of which is an operating coil and the other a holding coil for holding the valve open after it is operated. When first the current flows through a circuit to one of the electro-pneumatic valves, it flows through the 34operating coil and operates the valve to close the corresponding switch or switches of the main circuit by turning the air into the cylinders. As soon as the main switch is closed, it cuts into circuit the holding coil of its corresponding electro-pneumatic valve and this coil will, with the battery current, hold the switch closed even though the circuit to the operating coil may be opened momentarily by the limit switch as each step of resistance is cut out. This prevents the switches from opening when they are once closed and allows the operating coils to open an air valve each time the current through the limit switch coil falls below the amount for which it is set. The contacts which close the holding coil circuit on each valve whenever a main switch is closed, are called interlocks and are indicated on the diagram.

Fig. 29. Diagram of Electric Heaters.

The main line circuit breaker, which is electro-pneumatically operated, will open automatically on overload and can be reset by the motorman on all the cars of a train by closing a switch located beside each controller.

CAR HEATERS.

Electric Heaters for warming cars in winter, consist of iron wire coils which are warmed by the passage of electric current through them. The heat so evolved varies as the resistance multiplied by the square of the current. The iron wire coils of the heater are mounted on non-combustible insulating supports, and are arranged 35so that there is a free circulation of air through them. The coils are surrounded with a perforated metal case, the object of which is to prevent injury to the coils and to prevent persons or clothing coming in contact with the hot, live wires of the coils. Heaters are sometimes arranged so that they can be connected in series or parallel to give different degrees of heat.

The diagram, Fig. 29, shows the most common arrangement of electric heaters recently. The tap from the trolley should be taken off on the trolley side of the circuit breaker. After passing through a fuse the circuit goes to the switch. Each of the heaters contains two coils, one of higher resistance than the other. Two independent circuits are run from the switch, through the heaters and to the ground. One circuit passes through the high resistance coils of the several heaters while the other goes through the low resistance coils. The switch has three points. On the first point a circuit is made through the high resistance coils. The second point connects the low resistance coils while the third point puts both circuits in service. With this arrangement three gradations of heat may be obtained.

To avoid complicated wiring sometimes but one circuit is employed. In such a case the heat must either be all on or off, no gradations being possible.

The chief difficulty encountered with electric heaters is the breaking of the wires because of the scale of oxide that forms gradually when they are run at a high temperature or because of water striking them from passengers’ clothing on wet days, which causes the wires to snap.

The Consolidated Car Heating Company gives the following data on the current required to heat cars:

Length of Car Body. Amperes.
Switch Positions.
1
2
3
Average conditions 14 to 20 feet
3
4
7
20 to 28
3
6
9
28 to 34
4
7
11
Severest conditions 18 to 24 feet
4
7
11
28 to 34
6
8
14

36

In his Electrical Engineers’ Hand Book, Mr. Foster gives results of tests made on Brooklyn cars as follows:

Cars. Temperature F. Consumption.
Doors. Windows. Contents cu. ft. Outside. Average
in car.
Watts. Amperes
at 500 volts.
2
12
850½
28
55
2295
4.6
2
12
850½
7
39
2325
4.6
2
12
808½
28
49
2180
4.3
2
12
913½
35
52
2745
4.5
4
16
1012
7
46
3038
6.
4
16
1012
28
54
3160
6.3

When not watched carefully considerable current may be wasted by allowing the heaters to remain turned on when not needed. Many companies hang out signs where motormen may observe them, indicating when the heaters shall be turned on and to what point.

Fig. 30. Electric Heater.

The best practice in electric heating is to have plenty of heaters and run the wire at a low temperature, rather than attempt to heat with a few at high temperature. The greater the number of heaters the larger the radiating surface around which the air can circulate and a given amount of car heating can be accomplished with less current than with a few high temperature heaters. The depreciation of the heater wires is less the lower the temperature at which they are operated. An electric heater is shown in Fig. 30.

Hot-Water Heaters are frequently used on large electric cars. Hot-water pipes are placed along the sides of the car, and connected with a stove containing hot-water coils at one end of the car. The water, as it is heated in the stove or heater, expands, and consequently becomes lighter per cubic inch or other unit of volume; it therefore tends to rise when balanced against the colder water in the car pipes. 37Hot water leaves the top of the heater, flows up to an expansion tank and then down through the car piping, and back to the bottom of the heater. The car piping slopes continuously down from the top connection to the bottom connection of the heater. At the top, an opening to the atmosphere is provided through a small water tank, called an expansion tank. This prevents water pressure bursting the pipes as they become heated, and allows any steam that may have formed to escape. The most modern hot-water heaters for cars are completely closed except as to the ash pit at the bottom and a small feed door in the top. The latter is locked so that the fire cannot come out even if the car is tipped over in a wreck. Fig. 31 shows the pipes of a hot-water heating installation.

Fig. 31. Pipes for Hot-Water Heating.

CAR WIRING.

The wires from motors to controllers, when placed in exposed position under the car, are bunched in cables or covered with hose. In some cases special runways are provided in the bottom of the car to accommodate the car wiring. All the wiring in a car should be heavily insulated with moisture-proof rubber-covered wire, and further protected from mechanical abrasion by a tough outer covering.

Stranded rubber insulated wire is used almost exclusively for wiring all parts of the car. A general idea of the path of the motor circuit wiring may be obtained by reference to Fig. 22. The main 38lead after leaving the trolley stand is cleated to the trolley board on top of the car. At the end of the car it passes through the roof and to the circuit breaker. On leaving the breaker it is led down a post, through the floor and to the choke coil and lightning arrester underneath the car. It then passes to the trolley terminal of the controller.

The tap for the light wiring (although shown otherwise in the drawing) is usually taken off the main circuit before the circuit breaker is reached. This arrangement allows the lamps to be burned when the circuit breaker is open. After passing through fuses and switches in the motorman’s cab the circuit for the lights is led through the car in moulding concealing it.

The wires running between the motors, controllers and resistance frames underneath the car, as has been stated, are often carried in canvas hose. Usually two cables are made up, for should all the wires necessary be placed in one cable this would become too bulky to be properly cleated up. To make the canvas hose waterproof and to prolong its life it is usually given several coats of asphaltum paint.

The wiring of the new cars of the New York subway is an example of the most advanced practice. All the wires under the cars are carried in “loricated” conduit, which consists of a wrought-iron tube heavily enameled both inside and out. The motor leads and the other larger wires are carried in separate conduits. The conduits are usually hung to the steel beams of the floor framing by strap bolts. This method of wiring gives a reasonable assurance that it will not become defective. Moreover, it lessens fire risk. The conduits are all grounded and should one of the wires come in contact with the conduit carrying it, the dead ground resulting would cause the fuse to blow instantly, and all danger would cease.

RESISTANCES.

The type of resistance now most common for heavy motor equipment is in the form of cast-iron grids, which are assembled together and connected in series. These grids are sufficiently stiff to render unnecessary any solid insulation between them, and hence they can radiate heat to the best advantage. The only difficulty experienced with them is from the warping or cracking. Resistances for lighter equipment are composed of sheet-steel ribbons wound 39in coils. Each turn of a coil is insulated from the next by asbestos. Other forms of sheet-steel resistance with asbestos insulation between the turns, have also been used. In Fig. 32 is shown a Westinghouse grid type diverter for street railway equipment.

ELECTRIC CAR ACCESSORIES.

Canopy Switch. An overhead switch, sometimes called a “canopy switch,” is commonly placed over each street-car platform where a controller is located, usually in the deck or canopy above the motorman’s head. This is simply a single-point switch that may be used by the motorman to cut the trolley current off from the controller wiring so that the controllers will be absolutely dead. When two such switches are used, one on each end of the car, they are connected in series.

Fig. 32. Grid Type of Resistance.

Car Circuit Breaker. Frequently on large equipments an automatic circuit breaker is provided instead of this overhead switch. This circuit breaker can be tripped by hand to open the circuit whenever desired; and is also equipped with a solenoid magnet, which can be adjusted so that it will trip or open the circuit breaker at approximately whatever current it is set for. This circuit breaker protects the motor and car wiring from excessive current, such as would occur in case of a short circuit in motors or car wiring, or in case the 40motorman turned on current so rapidly as to endanger the windings of the motors. Circuit breakers, however, are most commonly used on cars having controllers located at only one end in a motorman’s cab.

Wiring of Circuit Breakers and Canopy Switches. Figs. 33, 34, and 35 show the methods of wiring circuit breakers and canopy switches for double-end cars.

parallel connection
Fig. 33.

In the parallel connection as shown in Fig. 33, the trolley leads after passing through the choke coils go directly to the blow-out coil of the controllers. Aside from the fact that two lightning arresters and choke coils are required, this method is preferable for automatic circuit breakers.

circuit breakers connected in series
Fig. 34.

Fig. 34 shows the hand-operated circuit breakers connected in series. This method is used where non-automatic breakers are employed, but for automatic breakers it has the objection that an overload would throw the breaker set at the lowest point. This might be the breaker on the opposite end to that occupied by the motorman and in such an event would necessitate a trip to the other end to set the breaker. 41Fig. 35 shows a method of parallel connection requiring but one lightning arrester. This method has the objection that the motorman on the front end would have no assurance that by throwing the breaker over him the power would be cut off. The rear breaker might have been carelessly left set.

parallel connection requiring but one lightning arrester
Fig. 35.
lightning arrester
Fig. 36.

Fuses. A fuse is placed in series with the motor circuit before it enters the controller wiring, but where circuit breakers are used instead of canopy switches, the fuse box may sometimes be dispensed with. The fuse box on street cars is usually located underneath one side of the car body where it is accessible for replacing fuses, but where a motorman’s cab is used, the fuse may be placed in the cab. The fuse may be of any of the types in common use, either open or enclosed. In the Westinghouse fuse box it is necessary only to open the box and drop in a piece of straight copper wire of the right length and size. The closing of the box clamps this wire to the terminals and establishes a circuit through the copper wire as a fuse. Of course this copper wire is of small enough size to be fused by a dangerously heavy current.

Lightning Arresters. A lightning arrester is used on all cars taking current from overhead lines. The lightning arrester is connected to the main circuit as it comes from the trolley base, before it reaches any of the other electrical devices on the car, so that it may afford them protection. A common type of lightning arrester is shown in Fig. 36. One terminal of the 42lightning arrester is connected to the motor frame so as to ground it, and the other is connected with the trolley. In most forms of lightning arrester, a small air gap is provided, not such as to permit the 500-volt current to jump across, but across which the lightning will jump on account of its high potential. To prevent an arc being established across the air gap by the power house current after the lightning discharge has taken place and started the arc, some means of extinguishing the arc is provided. In the General Electric Company’s lightning arrester, the arc is extinguished by a magnetic blow-out, which is energized by the current that flows through the lightning arrester. The instant the discharge takes place the current flows across the air gap. The magnetic blow-out extinguishes the arc, and this opens the circuit, leaving the arrester ready for another discharge. In the Garton-Daniels lightning arrester a plunger contact operated by a solenoid opens the circuit as soon as current begins to flow through the arrester. This plunger operates in a magnetic field, which extinguishes the arc. A choke coil, consisting of a few turns of wire around a wooden drum, is placed in the circuit leading to the motors at a point just after it has passed the lightning arrester tap. This choke coil is for the purpose of placing self-induction in the circuit, so that the lightning will tend to branch off through the lightning arrester and to ground, rather than to seek a path through the motor insulation to ground.

Fig 37. Diagram of Light Circuit.

43

Often, however, the choke coil is omitted, the coils in the circuit breaker and the blow-out coil in the controller being depended upon to prevent the lightning charge from passing.

Lamp Circuits. The lamp circuit of a car is protected by its separate fuse box, and usually each lamp circuit has a switch. As explained before, five 100-volt or 110-volt lamps are placed in series between the trolley wire side of the circuit and ground. If one lamp in the series burns out, of course, all five are extinguished until the defective lamp is replaced with a new one. Enclosed arc lamps are sometimes used for car lighting.

Cars to be operated from either end are often wired so that by turning a switch the platform light on the front end, a light for the sign and another for the headlight on the rear end will be extinguished and corresponding lights on the rear and front ends lighted. This is accomplished by the method of wiring shown in Fig. 37. The interior of the car is lighted by six lights. Headlights of 32 candle power are used. This method requires the use of two switches. In all light wiring schemes a switch should be placed on the trolley side of the lights. This permits the current to be cut off in the event of a ground occurring in the system.

On interurban cars arc headlights are almost invariably used. The circuit for the headlight after passing through a switch in the motorman’s cab goes through a resistance frame usually underneath the car and terminates in a socket near the car bumper. The brackets on which the lamp is hung are grounded so that whenever the plug from the lamp is inserted in the socket and the switch in the cab is turned on, the circuit is made.

Usually there is a pressure of about 60 to 70 volts at the terminals of the lamp. The remainder of the voltage drop, from 500 or 600 volts (or whatever the line may be), is in the resistance under the car. The current through the lamp is usually about four amperes. With 60 volts at the arc and 500 volts on the line, this gives a consumption in the lamp of 240 watts and a loss in the resistance under the car of 2,000 watts, or about 90 per cent. The use of the headlight resistance to cut the voltage down is therefore a very inefficient method. Some schemes of wiring use the incandescent lamps used in lighting the car as resistance for the headlight. Another way is to light the interior of the car with arc lamps placed in series with the arc headlight.

44

Fig. 38. Trolley Base.

Trolley Base. The trolley base upon which the trolley pole swivels, and which furnishes the tension that holds the trolley wheel against the wire, is designed to maintain, by means of springs, an approximately even tension against the trolley wire, whether the trolley wire is high above the track or near the car roof. This is done by changing the relative leverage which the springs of the trolley base have on the trolley pole according to the height of the trolley pole.

Fig. 39. Trolley Wheel.

Fig. 38 shows one form of trolley base. The trolley base is bolted to a platform constructed for it on the roof of the car; and the supply wire to the motors and other electrical devices on the car, except in cases where a wooden trolley pole is used for certain special reasons, is connected directly to the trolley base. An insulated trolley wire is run down the wooden trolley pole, and connected through a flexible lead to the car wiring.

Trolley Poles. The trolley poles in general use are of tubular steel, which gives the greatest strength for a given weight, and which can usually be straightened if the pole has been bent by striking overhead work when the trolley wheel leaves the wire.

Trolley Wheels. Trolley wheels are from four to six inches in diameter over all, the small wheels being used in the city service, and the large wheels in high speed interurban service. A typical trolley wheel is shown in Fig. 39. Various companies use various 45forms of groove in the trolley wheels, some adopting a groove approximately V-shaped. The U-shaped groove, however, is the most common. The trolley wheel is made of a brass composition selected for its toughness and wearing qualities.

Fig. 40. Trolley Harp.

Trolley Harp. The trolley harp, which is placed on the end of the trolley pole and in which the trolley wheel revolves, usually has some means for making electrical contact with the wheel in addition to the journal bearing. In the harp illustrated in Fig. 40, which is a typical form, this additional contact is secured by a spring bearing against the side of the hub of the wheel.

Fig. 41. Third Rail Shoe.

Since trolley wheels revolve at a very high speed, some unusual means of lubrication must be provided, since there is no opportunity for ordinary oil or grease lubrication. Graphite, in the shape of what is called a “graphite bushing,” is most commonly used. This is a brass bushing, which is pressed into the hub of the trolley wheel. In this bushing is a spiral groove filled with graphite which is supposed to furnish sufficient lubrication as the bushing wears. Roller-bearing trolley wheels have been used to a limited extent, with considerable success in some cases. Some companies have done away with the graphite bushing, and have provided a very long journal for the trolley wheel instead of the usual short bushing.

Contact Shoes. The contact shoe most commonly used on roads employing the third rail is shown in Fig. 41. This is simply 46a shoe of cast iron hung loosely by links. The weight of the shoe is sufficient to give contact. The motion of the links permits the shoe to accommodate itself to unusual obstructions and variations in the height of the third rail. The shoe is fastened to the truck frame by means of a wooden plank which furnishes the necessary insulation.

Fig. 42. Sleet Wheel.

The Potter third-rail shoe which has been used to a limited extent, employs a spring for giving the necessary tension to make electrical contact between the shoe and the third rail. In some ways this is superior, because a spring tension is quicker in its action than gravity, and the shoe accommodates itself better to variations in the height of the third rail at very high speed. The wear on the shoe, however, is likely to be greater.

Sleet on Trolleys and Third Rails. The deposit of sleet on trolleys and third rails hinders greatly the operation of cars. Often sleet wheels of the type shown in Fig. 42 are used as a trolley wheel. These cut the sleet off instead of rolling over it.

On the third rail, scrapers and brushes in advance of the contact shoe are usually effective where trains are frequent. Several roads are now melting the sleet on the rails by the use of a solution of calcium chloride. The solution is stored in a tank on the car and is led through small pipes to the rail immediately in front of the collecting shoe. About one gallon of solution is used per mile, making the cost about 7½ cents per mile. The effects of one treatment last for two or three hours during the continuance of a storm.

Solutions of common salt have been used in the same manner, but it is claimed that the corroding action on the iron of the calcium chloride is not as great as that of a salt solution.

TRUCKS.

Electric railway cars are classified generally as double-truck and single-truck cars. Double-truck cars are those that have a truck 48that swivels at each end of the car. A single-truck car is one having four wheels.

Fig. 43. Brill 21-E Car Truck.

Single Trucks. A great many types of single trucks have been designed. It would be out of the question to discuss them all here. In general, however, it may be said that truck builders have aimed to make a truck frame in itself a complete unit independently of the car body, so that the car body will simply rest upon the trucks and there will be no strain on the car body in maintaining the alignment of the truck. Most single trucks, therefore, consist of a rectangular steel frame, either cast or forged, riveted or bolted together. This frame holds the journal boxes in rigid alignment. Usually a spring is placed between each journal box and the truck frame. This spring may be either spiral or elliptic. The principal springs, however, are between the truck frame and the car body. Most truck builders have used a combination of spiral and elliptic springs between the car body and truck frame, as this combination is considered to give better riding qualities and greater freedom from teetering or galloping than either spiral or elliptic springs alone. Fig. 43 shows a Brill single truck, which illustrates all of the features enumerated.

Swivel Trucks. Swivel trucks, commonly called double trucks, are made in many forms, but the most common is that known as the M. C. B. type of truck. This truck is similar to the standard truck which is in universal use on steam railroad passenger cars in the United States. Different truck builders have introduced many variations in this general type of truck, in adapting it to electric service. Some modifications from the steam railroad standard truck were necessary to accommodate the electric motors and to permit in some cases a low-hung car body. Such trucks are made in a great variety of sizes.

Fig. 44. St. Louis Car Company Truck.

Fig. 44 shows one of these trucks built by the St. Louis Car Company. In this type of truck the car body is fastened to the truck only by the kingbolt on which the truck swivels. This kingbolt is placed in the center of the truck bolster. There are also side bearings between the car body and the ends of the bolster, to prevent tipping of the car body when it is unbalanced. The arrangement of this part of the truck is shown in Fig. 45. Under this bolster are elliptic springs which rest on what is called the spring plank. This 49spring plank is hung from the rectangular frame of the truck by links which allow a side motion. This side motion gives easier riding, especially upon entering and leaving curves. All trucks having this feature are known as swing bolster trucks. The weight, being transmitted to the transom and truck frame through the swinging links just referred to, is then taken by the equalizer springs that support the rectangular truck frame on equalizing bars, which equalizing bars rest on the journal box at either end and are bent down to accommodate the springs located between them and the truck frame. The truck frame holds the journal boxes in alignment by means of guides which permit an up-and-down movement without movement in any other direction, 50just as on all other types of truck. It is thus seen that there are two sets of springs between the car body and car journals; one set of spiral springs between the equalizing bar and truck frame; and one set of elliptic springs between the spring plank and the bolster. All shocks must be transmitted first through the spiral springs and then through the elliptic springs. The motors used on this type of truck usually have nose suspension, the nose of the motor resting either on the bolster of the truck or on the truck frame.

Fig. 45. Bolster, Links and Spring Plank.
Fig. 46. Steel Tire Wheel.

There are a number of swivel trucks made which have departed considerably from M. C. B. lines, but nearly all retain the features of a bolster mounted by springs on a spring plank, a spring plank hung from a transom, a transom rigidly fastened to the rectangular truck frame of which it forms a part; and a truck frame with one or more sets of spiral springs between it and the journal boxes. 51Maximum Traction Trucks. A type of swivel truck that once was very popular but has largely been superseded by the type just described is the “maximum traction truck.” This truck has two large wheels on an axle which carries 60 to 70 per cent of the weight on the truck, and two small wheels carrying the balance of the weight. The motors are on the large wheels.

Car Wheels. The car wheels most commonly used are of cast iron. In order to make a tread and flange upon which the wear comes, hard enough to give a good mileage, the tread and flange are chilled in the process of casting. Around the periphery of the mould in which the wheels are cast, is a ring of iron instead of the usual sand. When the molten cast iron comes in contact with this ring of iron, which is called a “chill,” the iron is cooled so suddenly that it becomes extremely hard. The balance of the wheel, cooling more slowly since it is surrounded by sand, has the hardness of ordinary cast iron. A steel tire wheel is shown in Fig. 46.

Fig. 47. Elevated Car Axle.

Wheels with steel tires are coming into use for elevated and interurban cars because their flanges are not so brittle as those of cast-iron wheels. In wheels of cast metal there is always a liability that the flanges and tread will chip and crack. On high-speed cars the falling-out of pieces of flange may be a serious matter and result in a wreck. Steel-tired wheels have a hub and spokes either of cast or forged steel or iron. On to this wheel a steel tire is shrunk. The tire is heated in a furnace built for the purpose, and is then slipped over the wheel. It is made just such a size that it will slip over the wheel when hot, and when it is cool it will shrink enough to make a very tight fit. When the tire is to be removed after it is worn out, it is heated until it has expanded sufficiently to drop off.

52

An axle for elevated car is shown in Fig. 47.

When cast-iron wheels are worn to an improper shape or have flat spots upon them, due to the sliding of the wheels with the brakes set, an emery wheel grinder must be used to grind them down, as nothing else is hard enough to have any effect on the iron.

Fig. 48. Standard M. C. B. Flange.

When steel-tired wheels are worn, they can be put in a lathe and the surface of the tire turned off, as this surface is of metal soft enough to be workable with ordinary tools.

Fig. 49. Brake Shoes and Levers.

The types of wheel tread and wheel flange in use vary greatly among different electric railways. There is a standard Master Car Builders’ wheel tread used on steam railroads, which is shown in Fig. 48. Electric railways, however, are usually obliged to use a smaller flange and narrower tread. Street railway special work, such as switches and crossings, usually has too shallow a flange 53way to permit a standard M. C. B. flange to pass through. Some street railways use flanges as shallow as ⅜-inch, although ¾-inch is most common on city work. The width of the tread on street railway cars, that is, the width of the wheel where it bears on the rail, is usually from 1¾ inches to 2¼ inches. There is a tendency, however, on electric railways, on account of the increasing number of interurban cars which must use city tracks, to build tracks that will accommodate wheels approaching the M. C. B. standard of steam roads. A few roads have adopted wheel treads and flanges very near to the M. C. B. standard.

AUTOMATIC AIR BRAKE CAB EQUIPMENT.
Westinghouse Air Brake Co.

Brake Rigging. The brake rigging on a single-truck car may be arranged in a variety of ways, but should be such that a nearly equal pressure will be brought to bear on the brake shoes on all four wheels. A typical arrangement of brake shoes and levers for single-truck cars is shown in Fig. 49. The rods R terminate in chains winding around the brake staff upon which the motorman’s handle or hand wheel is mounted.

Fig. 50. Brake Levers and Air Brake.

For double-truck cars the brake rigging is necessarily more complicated, as it must be arranged to give an equal pressure on all eight wheels of the car. Brake shoes are sometimes placed between the wheels of a truck and sometimes outside. The arrangement of brake shoes between wheels is apparently finding most favor, as when the shoes are applied in this position there is less tendency to tilt the truck frame when the brakes are applied, and this adds to the comfort of passengers in riding. Fig. 50 shows one form of arrangement of brake levers common on a 54double-truck car equipped with air brakes, with inside-hung brake shoes.

Brake Leverages and Shoe Pressure. The levers between the air cylinder and the brake shoes are usually so proportioned that with an air pressure of 70 lbs. per sq. in. in the brake cylinders the total of the brake shoe pressures on the wheels will be equal to about 90 per cent of the weight of the car. The diagram Fig. 51 has shoe pressures and strains in the several rods marked on shoes and rods.

The following example, based on the diagram, will explain the lever proportioning. Only round numbers are given on the diagram.

Assume a four-motor car weighing 40,000 pounds. A brake cylinder 7 inches in diameter is used. This gives 38.5 square inches and at 70 pounds air pressure a total force on the piston rod of 2,695 pounds. The weight of the car is 40,000 pounds. Taking 90 per cent of this gives a total of 36,000 pounds to be exerted by the brake shoe when an emergency stop is made. Each of the eight shoes will press against the wheels with a force of 4,500 pounds.

The dimensions of the truck are such that the “dead levers,” those fixed at one end and which carry shoes, cannot be over 13 inches long. The shoe will be hung three inches from one end, making the proportions 10 to 3, and the pressure on the strut rod between shoes will be 4,500 × ¹⁰⁄₁₃ or 3,461 pounds. To clear the truck frame the live lever extends 14 inches above the point of application of the brake shoe. To obtain 4,500 pounds pressure on the shoe, the distance between the brake shoe and the strut rod, which we will call “x,” will be found by regarding the upper end of the lever as fixed and the power applied at the lower end.

4500 = 3461 × 14 + x14 or
x = 4.2 inches.

Now to obtain the force required in the rod to the truck quadrant, the bottom end of the live lever must be regarded as the fulcrum. The equation is

x = 4500 × 4.218.2 = 1038 pounds.

55

As the pull rods from each side of the truck are attached to the truck quadrant, the stresses in the brake rods are double this, or 2,076 pounds.

Fig. 51. Diagram of Brake Shoe Pressures and Strains.

The position of the brake cylinder under the car restricts the length of the “live” and “dead” cylinder levers to 16 inches. To obtain 2,076 pounds pull on one end of the levers with the previously computed 2,695 pounds on the other, the proportions must be 20764771 = x16, since 2076 + 2695 = 4771. Then x = 7 inches, the distance from the brake piston to the pivotal point.

Since 2,695 pounds pressure is exerted and 36,000 pounds results the proportion of the whole system of levers is 36,000 to 2,695 or 13.3 to 1. In other words the travel of the piston in the cylinder will be 13.3 times that of the shoes if there were no lost motion to be taken up. The piston travel should be from 4 to 5½ inches. This gives about ⅜-inch travel of the brake shoes. Increased travel of the brake shoes necessary to set them as they wear away causes increased travel of the piston of the air cylinder. Not only is more air used at each application of the brakes but the brakes are slower in acting. It is therefore 56necessary to adjust the brakes frequently. This is done in the system shown in the diagram by the use of a turnbuckle in the connecting rod between the live and dead levers of the truck.

When two motors are on one truck and none on the other, allowance must be made in the levers for the increased weight of the motor truck and the inertia of the armature. The leverage on the motor truck must be greater than on the other.

Air Brakes. Air brakes used on electric railway cars are usually of what is called the straight air brake type in distinction to the Westinghouse automatic air brake. A straight air brake is one in which the air is stored in a reservoir; and, when the brakes are to be applied, air from this reservoir is turned directly into the brake cylinder, in which works a piston operating the brake levers. Air admitted behind the piston forces it out with a pressure which applies the brakes. When the air is let out of the brake cylinder, a spiral spring forces the piston back to its original position and the brakes are released. The motorman’s valve by which he applies the brakes, therefore, provides, first, for turning air from the storage reservoir to the brake cylinder to apply the brakes, and, second, for closing the opening to the storage reservoir and opening an exhaust passage from the brake cylinder so that the air can escape from the brake cylinder to release the brakes.

Straight air brakes of this kind would not be suited to the operation of long trains, because, if the air-brake hose connection between cars should be broken, the brakes would be useless; but for trains of one or two cars, such as are common in electric railway practice, the simplicity of the straight air brake outweighs its disadvantages and this is the type of brake usually employed. (See Fig. 52.)

The Westinghouse and other forms of automatic air brake are used on electric railways where cars are operated in long trains; but it is out of the province of this paper to describe these brake systems fully, as they are rather complicated. It may be said in general, however, that the Westinghouse automatic air brake is so arranged that, should the hose connection between cars be broken, should the train pull in two, or should anything happen to reduce the pressure which is maintained in the train pipe that runs the length of the train, the brakes would immediately be applied on the entire train.

57

Fig. 52. Diagram of Straight Air Equipment.

Compressors. A small air compressor driven by an electric motor is frequently employed on electric cars to keep the storage reservoir of the car supplied with air. These air compressors are carried under the car or in the motorman’s cab. They are generally arranged with an automatic device which closes the motor circuit and starts the motor as soon as the air pressure falls below a certain amount; and the motor will continue in operation pumping air until the pressure rises to the amount for which the automatic device is set. The pressure carried in the storage reservoir is usually from 60 to 90 pounds per square inch, which, as a general thing, is considerably more than is required to apply the brakes hard enough to slide the wheels.

Automatic Governor for Air Compressors. Automatic governors are often installed in connection with air compressors in order that a fairly even air pressure may be maintained in the storage reservoir. In these the fall and rise of the air pressure within certain limits closes and opens the circuits to the motor. In some styles the air acting on a piston operates the circuit breaker.

The diagram shown in Fig. 53 shows the principle of the Christensen governor, in which the air pressure is employed to make and break a secondary circuit.

When the pressure in the storage reservoir falls below a predetermined value, the hand of the air gauge makes contact with lug A. This closes the circuit through solenoid No. 1. Lug D, mechanically 58connected to the armature of the solenoids is pulled in contact with lug C, and this closes the circuit to the motor, and shunts the winding of solenoid No. 1. When the air pressure rises to a predetermined value the hand of the air gauge is thrown in contact with lug B. This energizes solenoid 2 by connecting it across the motor terminals. The armature is pulled to the right and the circuit to the motor is broken. When this is done it is evident that the current through the energized solenoid is broken. It is evident from the description that current passes through the solenoids only during the short periods that the armature is moving from one position to the other and the air gauge never has to break a circuit in which there is an appreciable voltage so that there is no arcing at lugs A and B.

principle of the Christensen governor
Fig. 53.

A blow-out coil in series with the motor is provided immediately under lug C which extinguishes the arc at that point when the motor circuit is broken.

A Westinghouse air compressor is shown in Fig. 54.

Storage Air Brakes. The storage air-brake system does not have a small independent compressor on each car, but is equipped with a large storage tank, in which air is carried under high pressure—250 to 300 pounds per square inch. This storage tank is 59filled at regular intervals when the car passes some point on its route at which a compressor is located. In this case the car is obliged to stop long enough to make connection to the tank of the compressor plant, and to allow the car storage tank to be filled. This operation, however, does not take long. The advantages of the system are a saving of the weight and a saving in the maintenance of a small compressor on each car. From the main storage tank under the car, air is led through a reducing valve to an auxiliary storage tank. This reducing valve allows enough air to pass through to maintain a pressure of about 50 pounds per square inch in the auxiliary storage tank. The auxiliary storage tank corresponds to the regular storage tank on a system employing compressors on each car. The method of operation after the air has entered the auxiliary storage tank is the same as with any air-brake system.

Fig. 54. Westinghouse Air Compressor.

Fig. 55 shows the arrangement of the apparatus under the cars of the St. Louis Transit Company. The two storage tanks are each 6 feet long by 18 inches in diameter and are mounted one on each side of the car. Their combined capacity is equivalent to about 100 cubic feet at 45 lbs. pressure. The tanks are charged through an outlet near one side of the car. This outlet contains a check valve and cock to prevent leakage.

The service or low pressure reservoir has a capacity of about 2½ cubic feet. The position of the reducing valve between the high and low pressure valves may be noted in the illustration.

Momentum Brakes. Momentum or friction brakes have been used to some extent both on single-truck and on double-truck cars, 60but particularly on single-truck cars. They derive the power to operate the brakes from the momentum of the car by means of a friction clutch on the car axle. The difference in various kinds of momentum brakes lies chiefly in the design of the clutch mechanism. The clutch must evidently be arranged to act very smoothly, and must be under very accurate control, as the force with which the brakes are applied depends directly upon the pull exerted by the clutch.

Fig. 55. Arrangement of Storage Air Brake Apparatus.

In the Price momentum brake a flat disc is cast on the car wheel, which is turned off to a smooth surface. Against this disc a friction clutch acts, which has a leather face. The clutch is operated by a motorman’s lever through a set of levers. A small movement in the motorman’s lever forces the clutch against the disc on the car axle. The clutch winds up the brake chain, and thus supplies power to apply the brakes.

Other momentum or friction clutch brakes have been devised, most of which also use an application of leather on iron for the clutch, as this has been found to be most reliable, and to be least affected by the grease and dirt that is liable to work in between the clutch surfaces.

61

G. E. Electric Brake. The General Electric Company’s electric brake makes use of current generated by the motors acting as dynamos, to stop the car. In order to accomplish this, a brake controller is provided which reverses the armature connections of the motors, and so connects them to operate as dynamos sending current through a resistance in the circuit; the amount of current flowing and the braking effect depending on the car speed and the resistance. In some forms of brake controller, the two controllers are combined in one cylinder, so that the motorman, to apply the electric brake, simply continues the movement of the handle past the “off” position. In others, the brake-controller drum is separate, but is interlocked with the main controller so that it can be used only when the main controller is off.

However the controller may be arranged, the principle involved is that when the motors are revolving by the motion of the car, and the armature connections are reversed as they would be to reverse the direction of motion of the car, the motors begin to generate current as series-wound dynamos. The amount of current generated and the retarding effect will depend on two things—namely, the speed of the car, with the consequent electromotive force in the motors, and the amount of resistance in the circuit. The amount of resistance is regulated by the motorman by means of his electric brake controller. The function of the electric brake controller is to reverse the motors and to insert enough resistance in the circuit to make a comfortable stop. This current in the motors acting as dynamos, in itself acts as a powerful brake to retard the motion of the car. In the General Electric type of electric brake, the current generated in the motors, in addition to having this retarding effect in the motors themselves, is conducted to brake discs that act as magnetic clutches against one of the car wheels on each axle. The car wheel has a disc cast upon it, and against this the magnetic disc acts. The magnetic disc contains a coil which is in series in the brake circuit.

In applying an electric brake of this kind the motorman first puts the controller on a point that inserts considerable resistance in the circuit. When the motors have slowed down, the electromotive force, of course, drops, so that to maintain the same braking current there must be a reduction of the amount of resistance, until, 62when the car is almost at a standstill, the resistance is nearly all cut out. It might seem at first that the current would die down before the car came to a stop, but it is found that there is enough induction in the motor fields to cause current to flow for a short time after the car has stopped. The residual magnetism in the steel in the fields of the motor is sufficient to cause the motors to begin to generate current when the electric-brake controller is first turned on.

The greatest advantage of an electric brake using motors as generators is in the fact that the braking current instantly falls in value as soon as the wheels begin to slide, and releases the brake until the wheels again revolve. In fact, it is almost impossible to skid the wheels as they are sometimes skidded by being locked by brake shoes. This not only prevents flat wheels but insures a quick stop, because when the wheels are locked and sliding, the braking or retarding power is only about one-third what it was before the wheels began to slide. The electric brake requires extra large motors because of the heating caused by the current generated while braking.

Fig. 56. Magnetic Brake Shoe.

Westinghouse Electromagnetic Brake. The Westinghouse magnetic brake is in principle similar to the General Electric brake as far as the use of motors as generators is concerned; but, instead of assisting the motors by means of a magnetic brake disc acting against the car wheel, a magnetic brake shoe is used (see Fig. 56), which acts against both car wheel and track. This not only retards 63through the medium of the wheels but acts directly on the track. It is not dependent upon the coefficient of friction between the wheels and track; and it should, therefore, be possible to stop much more quickly than with any form of brake depending upon the coefficient of friction between the wheels and track.

MAGNETIC BRAKE SHOWING METHOD OF ATTACHING TO CAR FRAME AND TRUCKS.
Westinghouse Air Brake Co.

Track Brakes. Track brakes have been used to some extent on very hilly electric roads. These have a shoe fastened to the truck frame, which acts directly on the track.

Motors as Emergency Brakes. The motors can of course be used to brake the car by simply reversing them if current is applied to them from the line. But in case the trolley flies off or if the circuit breaker or the fuse opens the circuit, or the supply of current is interrupted for any other reason, they may be used as brakes by throwing the reverse lever and moving the controller handle to the multiple position of a two-motor equipment or by simply throwing the reverse lever of a four-motor equipment. These movements throw the motors in multiple and connect the fields and armatures of the motor in such relation that they can generate current. One of the motors then acts similarly to a generator in a power house, deriving its power from the momentum of the moving car instead of from an engine, and sends current through the other motor of the pair which acts like any auxiliary motor trying to revolve its wheels in the opposite direction from that in which they are revolving. The motors of a four-motor equipment are permanently connected in two multiple groups as long as the reverse is not in the central position. In the two motor equipment such connections are not made until the controller handle is turned to the multiple position. As the external resistance is beyond the junction of the two motor circuits, the braking effect is not increased by cutting out the resistance.

The difference in the residual magnetism of the fields or in the magnetic qualities of the fields of the two motors is primarily the cause of the generation of the current. The motors at first act in opposition, but one of them generates the higher voltage and forces a current through the other. This current overcomes the residual magnetism of the second motor, thereby changing its polarity and both motors then act in series to send the current through the low resistance path afforded by the windings. Any current passing increases the strength of the fields and consequently the voltages, 64so that abnormal currents are generated and the braking action is consequently severe.

This generating action does not take place before the reverse lever is thrown because the connections of the armatures and fields are such that any current generated by reason of the residual magnetism of the fields, flows in such a direction through these that this magnetism is destroyed. The current then ceases to flow. This explains why current is not generated in No. 2 motor with a K type of controller during the change-over period when it is short-circuited, or in equipments when the trolley flies off and the controller is turned on.

Fig. 57. Pneumatic Sander.

Brake Shoes. The subject of brake shoes is of very little importance on the smaller cars traveling at slow speeds and controlled alone by hand brakes. On the larger high speed interurban cars, the brake shoe question becomes an important item because of the rapidity with which they are worn away. On such cars shoes sometimes last but about one week. This means eight shoes per week per car or an expense of about $4.00 per car per week.

Brake shoes are usually of soft gray cast iron with inserts of steel, although some companies use very hard iron. They are usually fastened by means of a key to a brake shoe head permanently attached to the brake rigging. The brake levers are so adjusted that the shoes clear the wheels about ³⁄₁₆-inch when the brakes are released. This 65distance increases as the shoes wear, so that the brakes must be adjusted frequently to take up the slack and prevent waste of air.

Track Sanders. A sprinkling of sand on the rail increases wonderfully the adhesion of the rail and wheel. There is usually on cars some provision made for scattering sand on the rails immediately in front of the leading wheels. From sand boxes placed under the seats in the smaller cars, or on the truck of the larger ones, flexible hose or pipes drop within an inch or two of the rail in front of the leading wheels. A valve under the control of the motorman regulates the flow of sand to the rail. Sometimes air pressure is used to blow the sand out of the sand box into the hose. In this case air pressure is obtained from the air brake system, and an air valve leading to the sand box is placed in the motorman’s cab. A section through a pneumatic sander of this kind is shown in Fig. 57.

Fig. 58. Curves of Braking Tests.

Coefficient of Friction. It has been found by experiment that the coefficient of friction between the car wheel and rail is about 25 per cent of the weight on the wheel when the rails are dry; that is, a car wheel having a weight of 2,000 pounds upon it would not be able to exert either an accelerating or a retarding force exceeding 25 per cent of this, or 500 pounds. This is when the wheel is rolling. There is apparently a kind of locking or inter-meshing of the rough 66surfaces of wheel and rail when the wheel is rolling, because it is found that when a wheel begins to skid or slide, the coefficient of friction falls off about two-thirds. The maximum braking or retarding force that can be obtained, therefore, in a dry rail, amounts to 25 per cent of the weight of the car. If the rail is slippery this is much reduced; or if the wheels are allowed to slide it is also much reduced. If more retarding force than can be obtained through the medium of a wheel rolling on the rail is desired, it must be obtained either by the track brakes or by magnetism.

Fig. 59. Automatic Coupler.

Rate of Retardation in Braking. The rate of retardation of cars in braking is usually 1 to 2 miles per hour per second. In other words a car going at a speed of 40 miles an hour will usually be stopped in 40 to 20 seconds.

The plotted results of some braking tests (Fig. 58) show a higher rate of acceleration. These tests were made on an interurban car weighing about 63,000 pounds, equipped with straight air brakes. Of the six curves shown, that giving the highest rate of retardation is No. 4. This shows a stop from a speed of 38 miles per hour in 9½ seconds or a rate of retardation of about 4 miles per hour per second. All of the curves shown are for emergency stops. They show about the highest rate of retardation that could be made with the equipment.

Drawbars and Couplers. For small surface cars a crude drawbar is usually provided consisting simply of a straight iron bar pivoted under the car and provided with a cast-iron pocket near the end. A coupling pin passing through the pocket of one coupler and through a hole in the end of the bar of the other, holds the two cars together.

The requirements of a coupler for heavier cars such as those used on interurban and elevated roads are more exacting. The 67ends of the bars are usually pivoted under the car about five feet back from the bumper. A spring cushion intervenes between the pivot point and the drawbar head. The illustrations, Figs. 59 and 60, show the action of the Van Dorn Automatic coupler, which is the one used by all the elevated lines in the United States. The link is placed in one of the drawbar heads and the pin in the other. As the cars come together the wedge-shaped end of the link forces its way between the pin and a spring. When the faces of the drawbar heads meet, the spring forces the link to engage the pin. The mechanism is designed especially to prevent lost motion between coupler heads because, unlike steam railroad drawbars, electric car drawbars must swivel to round curves and a great amount of play at the point of coupling with swiveling drawbars would allow the couplers to bend under a pushing strain.

action of the Van Dorn Automatic coupler
Fig. 60.

CAR CONSTRUCTION.

Car Bodies. In cities there are three general types in common use; namely, box cars, suited for winter use only; open cars, suited for summer use only; and semi-convertible cars, which can be adapted to either summer or winter use. The open and box cars are the older types. The semi-convertible car is usually provided with a center aisle, and cross seats on each side of this aisle. 69The windows are large, so that they can be lowered or raised in summer to make something approaching the character of an open car. The car bottom, which forms the basis for the entire car structure, is constructed with longitudinal sills either of steel or of wood combined with steel. One form of construction employs as the main supports two steel channel bars extending the full length of the car. Steel I-beams are sometimes used. Where wood is used in combination with steel for longitudinal sills, the steel is usually in the form of flat steel plates between the timbers. Most cars seat about one passenger per foot of length over all.

Fig. 61. Side Elevation and Plan of Car.
Fig. 62. Cross-Section of Car Body.

Many more difficulties are met in the construction of passenger cars for electric railways than in steam coach construction. The electric car must have low steps and platforms and turn short curves. 70The difficulties are largely in the floor framing of the car. The platforms at each end are usually eight to ten inches lower than the floor of the interior. As the car must frequently be designed to pass around curves of small radius, often of only thirty or forty feet, sufficient clearance must be provided for the swing of the trucks. This necessitates that the trucks of a double truck car be set far enough back towards the center of the car to clear the dropped platform timbers, shown in Fig. 63. In the illustration shown, Fig. 61, the truck centers are but 21 feet 8 inches apart, while the ends overhang the truck centers 11 feet 4½ inches. It is difficult to support this overhanging weight properly. The difficulty is increased by the fact that the rear platform is often crowded with passengers having an aggregate weight of one ton or more. Trusses manifestly cannot be employed to give rigidity to the long platform. This is usually given in cars of wood construction by reinforcing the platform timbers with steel plates as shown in the figure. In order that the dropping tendency of the platform shall not bow up the body of the car between the trucks this portion must be braced rigidly. The space below the windows and above the side sill is utilized for this purpose. The side sill is moreover strengthened by having steel plates bolted to it.

Fig. 63. Reinforcing Plates.

The longitudinal members of the body framing are termed sills. These are usually of long leaf yellow pine. Various combinations of wood and steel are employed for sills, an example of which is seen in Figs. 61 and 62. The sills are kept the proper distance apart by “bridgings” or cross sills mortised into them at intervals and by “end sills.” The whole framing is tied together by the rods running parallel to the bridging. These tie rods are often provided with turn buckles for tightening when occasion may require. 71The outer sills are termed side sills; those nearest the center of the car, the center sills or draft timbers; while those between are called intermediate timbers.

The remaining portion of the car is constructed much after the manner of a steam coach. The posts between the windows are mortised into the side sill at the bottom and into a top sill at their upper end. They are laterally braced by a belt rail immediately under the window opening, both the belt rail and the posts being gained out so that the rail fits flush with the posts. A wide letter board gained into the post just below the side plate adds to the bracing of the side of the car, as does also an iron truss usually one-fourth to one-half inch thick and two to three inches wide which is gained into the posts on the inside running just under the windows between the truck centers, and then descends to pass through the side sills and fasten by a bolt underneath.

The roof consists of the upper and lower decks. That portion over the platform or vestibule is termed the hood. Rigidity is given to the whole upper portion of the car by the end plates resting on the corner posts and extending between the side plates at either end of the car body proper, and by steel carlins which conform to the peculiar shape of the roof and extend between the side plates. The steel carlins are usually placed over alternate side posts. Bolted on either side of them and placed at intervals of about twelve inches between are wood carlins. The wood carlins of the lower deck extend from the side plate, to which they are fastened by screws, to the top sill, which is immediately below the windows of the upper deck. Above these windows is the top plate, supporting the carlins of the upper deck, which extend between and a few inches beyond the two top plates. Poplar sheathing three-eighths or one-half inch is nailed over carlins and on this heavy canvas usually of six or eight ounce duck is stretched tightly. Several coats of heavy paint on the canvas and a trolley board for supporting the trolley stand complete the roof. On the underside of the carlins the headlining, usually of birch or birdseye maple, is secured. This forms the interior finish of the ceiling of the car.

Steel Car Framing. As a result of the demands of the officials of the New York Subway for cars of greater strength and less 72subject to danger from fire, much progress has been made in the last few years in the construction of cars with steel framing. Steel construction is much more expensive than that in which the framing is of wood and is considerably heavier. The advantages lie partly in the fact that it is more durable, but the great reason for the interest with which the new style of construction has been received is that the danger of collapse and consequent injury to passengers, in case of accident, is greatly diminished.

Car Weights. The total weight of a street car with a body 16 feet long over corner posts mounted on a single truck with two motors is approximately 14,000 pounds. Of this the body weighs about 4,500 pounds, the truck 4,400 pounds, and the motors and the electrical equipment the remaining 5,100 pounds. The weights of the separate parts of a certain interurban car measuring 52 feet 6 inches over the bumpers mounted on double trucks, one of which carried two motors, is body 34,065, motor truck 9,565, trail truck 6,670, electrical equipment 12,800; total 63,100.

An interurban car of about the same size as the one just mentioned but equipped with four motors gave the following weights: Body with controller and resistance grids 39,000 pounds, trucks 19,130 pounds, motors 15,420 pounds; total 73,550 pounds.

Car Painting. A great deal of attention is given to the proper painting of cars. A car painted with care and proper materials always presents an attractive appearance, while one carelessly painted is readily noticeable. New cars go through an elaborate painting process. The time required is from two to three weeks. The following scheme may be regarded as an example of a good process:

A coat of primer is given the car the first day. On the third day all irregularities are puttied up smooth. On the fourth and fifth days a heavy primer is applied, one coat on each day. A coat of filler is given on the sixth day and allowed to harden the following day. The next paint applied is termed a guide coat. This is of a color different from the preceding ones and serves as a guide for the rubbers, who on the following day go over the car with mineral wool, fine sandpaper, or pumice stone, and rub it until the guide coat is worn away. This assures an even and smooth surface. On the tenth day the car is allowed to stand. A coat of the color desired is applied, one on each of the following three days. On the fourteenth and fifteenth days the car is striped with the desired ornaments and lettered. This is usually done in aluminum or gold leaf. The car is then given three coats of varnish on alternate days, and the work is completed. The best practice brings the cars in once each year to be revarnished.

TYPICAL HIGH GRADE TRACK CONSTRUCTION.
J. G. White & Co.
73 ELECTRIC RAILWAYS.
PART II.

OVERHEAD CONSTRUCTION.

figure 8 wire section
Fig. 64.

Trolley Wire. The trolley wire is suspended from the span wires or brackets in such a way as to permit of an uninterrupted passage of an upward pressing trolley wheel underneath it. The trolley wire itself may be either round, grooved, or figure 8 in section. Where a round wire is used, No. 00 B. & S. gauge is the most common size. Figure 8 wire, so called from its section, which is shown in Fig. 64, is designed to present a smooth under surface to the trolley wheel, which will not be interrupted by the clamps or ears used to support it. Clamps are fastened to the upper part of the figure 8. The grooved wire is rolled with grooves into which the supporting clamps fasten. This wire also presents a smooth under surface to the trolley wheel.

Fig. 65. Trolley Wire Clamp and Ear.

Trolley-Wire Clamps and Ears. The trolley is supported either by clamps or by soldered ears. One type of clamp grasps the wire by virtue of screw pressure. A soldered ear is shown at E, Fig. 65. This ear has small projections at each end, which are bent around the wire to assist the solder in holding the wire to the ear. Another form of ear, used to some extent, holds the wire by virtue of having the edges of the groove offset or riveted around the wire.

74

The ear or clamp screws to a bolt which is insulated from the metal ear through which passes the span wire. A cross-section through a common type of trolley-wire hanger is shown in Fig. 66. Here there is an outer shell of metal, which is adapted to hook to the span wire. In this shell is an insulating bolt, that is, a bolt surrounded with some form of insulating material which is very strong mechanically and not likely to be cracked by the hammering action of the passing trolley wheel. Most of the insulating compounds used in making trolley-wire insulators are trade secrets. Another kind of insulator called the “cap and cone” type is shown at C, Fig. 65. In these insulators, the metal part B which fastens to the span wire does not completely surround the insulation C. Wood has sometimes been used for the insulation of trolley-wire hangers.

Fig. 66. Cross-Section Trolley Wire Hanger.

Span Wires. In city streets, the trolley wire is commonly suspended from span wires stretched between poles located on both sides of the street. These span wires are of ¼-inch or ⅜-inch galvanized stranded steel cable. In order to add to the insulation between the trolley wire and the poles at the side of the street, what is called a strain insulator is placed in the span wire. This is an insulator adapted to withstand the great tension put upon it by the 75span wire. One of these is shown in Fig. 67. Means are usually provided for tightening the span wires as they stretch and as the poles give under the strain. The insulator in Fig. 67 has a screw eye for that purpose.

Fig. 67. Strain Insulator.
Fig. 68. Overhead Construction.

Brackets. In the bracket type of overhead construction, a trolley wire is fastened to brackets placed on poles near the track. This construction is used on suburban and interurban lines where the presence of poles near the track is not objectionable. It has been found that a rigid connection of the trolley wire to a bracket is likely to result in the breaking of the trolley-wire insulators. For this reason the brackets now commonly used provide for a flexible suspension of the trolley-wire hanger from the bracket. A bracket employing such flexible construction, made by the Ohio Brass Company, is illustrated in Fig. 68.

An example of standard straight-line bracket construction is shown in Fig. 69.

Feeders. Where additional conductivity is needed beyond that furnished by the trolley wire itself, feeders are run on insulators along the poles at the side of the track. Such feeders are connected to the trolley wire at regular intervals. Where 76span-wire construction is used, the feed wire may be substituted for the span wire at the pole where the connection between feed wire and trolley wire is made. In such a case, of course, a trolley-wire hanger is used which has no insulator, so that the current feeds directly through the hanger. Another method is to run the feed connection parallel with a span wire and a short distance from it.

Fig. 69. Standard Straight Line Construction.

Section Insulators. Section insulators are usually placed in the trolley wire at regular intervals. Such a section insulator is shown in Fig. 70. Its purpose is to insulate one section of trolley 77wire from the next, so that in case the trolley wire of one section breaks, or is grounded in any other manner, that section can be disconnected and the other sections on either side kept in operation. In large city street-railway systems, each section of trolley wire usually has its own feeder or feeders, independent of the other sections. This feeder is supplied through an automatic circuit breaker at the power house. In case a certain section of trolley wire is grounded the large current that immediately flows will open the circuit breaker supplying that section; but, unless the ground contact is of an extremely low resistance, it will not affect the operation of the other feeders. Should it be of sufficiently low resistance to cause all the generator circuit breakers to open, it would, of course, interrupt the entire service temporarily; but usually the circuit breaker on any individual feeder will cut that feeder out before all the circuit breakers will open.

Fig. 70. Section Insulator.

High-Tension Lines. Where high-tension alternating-current wires are run, as in the case where the road is of such length as to require the establishment of several substations, these high-tension circuits are usually carried some distance above the 500-volt direct-current trolley and feeders. An example of interurban overhead construction is shown in Fig. 69. Here the high-tension wires are carried on large porcelain insulators of a size necessary for 26,000 volts. These insulators are placed 35 inches apart. High-tension wires are kept so far apart because of the danger that arcs will in some way be started between the lines, as the high-tension current will maintain an extremely long arc. The blowing of green twigs across the lines, or birds of sufficient size flying into the lines, is likely to establish arcs which will temporarily short-circuit the line. The 78greater the distance apart of the wires, the less danger that such things will occur.

Both glass and porcelain insulators are successfully used on lines of very high tension. Glass is the cheaper and porcelain has the greater mechanical strength.

High-tension wires are usually of hard-drawn copper or of aluminum made up in the form of a cable of several strands. Aluminum is lighter for a given conductivity than copper; and, at the market price controlling at the present time, is cheaper. It is, however, more subject to unevenness of composition, which leaves weak spots at certain points in the wire; and that is the reason why aluminum is now always used in the form of a stranded cable rather than as a single conductor. Aluminum, being considerably softer than copper and melting at a lower temperature, is more likely to be worn through as a result of abrasions or to be melted off by a temporary arc. These slight objections are balanced against its smaller first cost as compared with the cost of copper.

The calculation of the proper amount of feed wire for a given section of road is somewhat similar to the calculation of electric light and power wiring as already outlined. It is first necessary to estimate approximately the amount of current required at different portions of the line. The amount of drop to be allowed between the power house and cars must be decided arbitrarily by the engineer. A drop of 10 per cent is probably the one most commonly figured upon in designing feeding systems. The resistance in ohms of the copper feeders required to conduct a given current with a given loss in volts, can be calculated by dividing the volts lost by the current, according to Ohm’s law. By the aid of a table which gives the conductivity of various sizes of wire according to the methods outlined in connection with “Electric Wiring,” the proper number and size of the feeders can be determined. The most difficult thing to determine is the load that will be placed upon any section of the line. Of course, there will be times when cars are bunched together owing to blockades. It is out of the question to provide enough feeder copper to keep the loss in voltage within reasonable limits at such times. The ordinary load upon any feeder is used as the basis of calculation in most cases. The amount of current required per car 79depends on the weight of the car and the character of the service. This will be taken up later under the head of “Operation.”

THIRD RAIL.

Fig. 71. Third-Rail Insulator.

Location. The third-rail system of conducting current to electric cars, as most commonly employed in the United States, follows the example set by the Metropolitan West Side Elevated Railway of Chicago. All the elevated roads in the United States are now operated by means of third rails located at one side of the track. The third rail is an ordinary T-rail and is located with the center of its head 20 inches outside of the gauge line of the nearest track rail, and 6³⁄₁₆ inches above the top of the track rail. On a few interurban roads this distance has been increased in order to accommodate certain steam railroad rolling stock which must at times be operated over the line.

Insulators. The third rail is supported every fifth tie on an insulator. These insulators on first construction were made of wooden blocks boiled in paraffine, but at the present time more substantial forms of insulation are being used.

One form of third-rail insulator, known as the “Gonzenbach,” has a base of cast iron resting on the tie. Over this is placed a cap of insulating material similar to that used in strain and trolley-wire insulators. Over this insulating material is another cast-iron cap upon which the third rail rests. The weight of the third rail holds it in position, and there is no clamping together of the various parts of the insulator.

Another form of third-rail insulator is made of what is called “reconstructed granite,” and another of vitrified clay. Fig. 71 shows one of the latter.

Switches. Where the third rail is used, a contact shoe is placed on each side of both trucks of the motor car. At switches it is necessary to omit the third rail for a short distance on one side 80of the track, and place a short section of third rail on the other side of the track so that the current supply to the car will be uninterrupted.

At Highway Crossings. Where the third-rail system is employed on interurban surface lines, it is necessary to omit a section of it at every highway crossing. If the crossing is too wide to be bridged across by a car, the car must have sufficient momentum to drift over such crossings when it comes to them. To connect across the break in the third rail at such points, an underground cable is generally used. This cable must be thoroughly protected against leakage of moisture into the insulation where it comes to the surface for connection to the third rail.

Another form of third rail, laid several years ago on some of the lines of the New York, New Haven & Hartford Railroad, was of an inverted V-shape, and was laid midway between the track rails with its top 1 inch above them and its bottom only 1⅝ inches above the ties. It was supported on wooden blocks. This location of the third rail has never been popular, because of the poor insulation with the rail located so close to the ties between the rails.

Conductivity. The conductivity of a steel rail varies considerably. A rail of the ordinary composition used on steam railroads is too high in carbon to give the best conductivity. Such a rail has about one-tenth the conductivity of the same cross-section of copper. Steel can easily be obtained, however, which will have one-seventh the conductivity of copper, and the additional cost of obtaining such special steel is quite low, so that the majority of roads installing the third-rail system have seen fit to pay the extra cost and thereby secure a softer rail than that usually employed in track rails.

Cost. The cost of the third-rail system is less than an overhead trolley system, provided enough copper is placed in the trolley feeders to make the conductivity of the trolley system equal to that of the third-rail system. It is very seldom, however, that a trolley system is so constructed on an interurban road; and hence the trolley system, as usually constructed, is cheaper than the third-rail system, because it is not of equal conductivity to a third-rail system.

Advantages in Operation. Where very heavy cars or trains are to be operated, the third-rail system is decidedly an advantage, for two reasons. In the first place, it affords the cheaper method 81of conducting a given heavy volume of current; and in the second place, the contact shoes that conduct the current from the third rail to the moving car or train are built to carry a much larger volume of current than the trolley wheel, which has only a small area of contact on the trolley wire. Ordinarily there are two of these contact shoes in multiple for every motor car.

Another advantage of the third rail over the trolley is that the trolley may leave the wire at high speeds or in passing switches. On well-constructed roads, where the trolley wire is kept in good alignment and the track is smooth, there is little trouble from this source; but it is undoubtedly a convenience to be able to operate cars or trains without giving any attention to a trolley pole.

Fig. 72. Cross-Section of Conduit.

CONDUIT SYSTEMS.

The underground conduit system, in which the conductors conveying the current to the cars are located in a conduit under the tracks, is in use in two cities of the United States—New York City and Washington, D. C. The cost of this system, and the danger of interruption of the service where the drainage is not excellent, have prevented its more extensive adoption.

The New York type of conduit is a good example of this construction. The conductors consist of T-bars (CC) of steel supported from porcelain cup insulators located 15 feet apart in the conduit. A cross-section of the conduit is shown in Fig. 72. At each insulator a handhole is provided (Fig. 73), so that access may be had to the insulator from the street surface. Manholes are provided at intervals 82of about 150 feet, so that the dirt which collects in the conduit can be scraped into these manholes and removed at intervals. The manholes also serve as points of drainage to the sewer system.

Fig. 73. Handhole.

Contact Plow. Current is conducted to the car through a pair of contact shoes commonly called a plow (Fig. 74). This plow has the two shoes insulated from each other, and from the frame of the plow. They are provided with flat springs that hold the shoes against the conducting bars in the conduit. The shank of the plow is thin enough (⁹⁄₁₆ inch) to enter the slot of the conduit. The conductors pass up through the middle. These plows can, of course, be removed only when the car is over an open pit.

Cost. A conduit system of this kind is very expensive to build because of the fact that a very deep excavation must be made in the street to accommodate the conduit. The track rails, slot rails, and sheet-steel conduit lining are held in alignment by cast-iron yokes placed 5 feet apart. The entire space around and underneath these yokes is filled with concrete in order to give rigidity and a permanent track. Three expensive items, therefore, enter into the construction of a conduit road—namely, the deep excavation, which may call for the changing of other underground pipes or conduits in the street; the large amount of iron and steel needed for the yokes and slot rails; and the large amount of concrete needed.

On American conduit roads the slot and conduit are placed under the middle of the track. Some of these roads are simply reconstructed cable-conduit roads in which the old cable conduit has been used for electrical conductors. In the conduit road at Buda-Pest, Hungary, the slot is placed alongside one of the track rails.

83

Fig. 74. Contact Plow.

Current Leakage. The leakage on an underground conduit road is considerable, because the insulators are necessarily located in a damp, dirty place, which causes leakage over the surface of the insulators. This leakage, however, is not prohibitive so long as the conductor rails are not under water. If on account of poor drainage the conductor rails become submerged, the leakage becomes so great that it is impossible to operate the road.

It will be noticed that the conduit system as illustrated here employs two conductor rails—one for the positive side of the circuit and the other for the negative. The track rails, therefore, are not used as conductors, and one side of the circuit is not grounded as in the ordinary trolley system, although the leakage to ground may be considerable from one or both conductor rails.

TRACK CONSTRUCTION.

Girder Rail. A great variety of track rails are used in electric railways. The most common at one time was the girder, a typical section of which, with joint, is illustrated in Fig. 75. This is an outgrowth of the old tram rail used on horse railways. It has a tram alongside of the head, on which vehicles may be driven. Its chief advantage from the standpoint of the railway company is that there is plenty of room for dirt and snow to be pushed away by the flanges of the cars. If the company maintains the paving, it may be to its advantage to have teams use the steel track rather than the 84paving, although this advantage in maintenance is probably more than compensated for by the delay of cars through the regular use of the track by teams.

Fig. 75. Girder Rail.

Trilby Groove Rail. A modification of the girder rail, known as the Trilby, and sometimes as the grooved girder, is shown in Fig. 76. A rail similar to this is used in several large cities of the United States. It has a groove of such a shape that the flanges of the car wheels will force snow and dirt out of it instead of packing it into the bottom of the groove, as in the case of the regular European narrow-grooved rail. A narrow-grooved rail in which the grooves correspond closely to the shape of the car-wheel flanges is sure to make trouble in localities where there is snow and ice, as the grooves become packed and derail the cars.

Shanghai T-Rail. In some systems a T-rail is used. Where the T-rail is to be used with paving, the popular form is the Shanghai T, shown in Fig. 77. This rail is high enough to permit the use of high paving blocks around it.

Fig. 76. Grooved Rail.
Fig. 77. Shanghai T-Rail and Joint.

Common T-Rail. The T-rail used by steam railroads is known as the A. S. C. E. standard T-rail, because it follows the standard 85dimensions recommended for T-rails by the American Society of Civil Engineers. A standard 65-pound T-rail of this kind is shown in Fig. 78. Other weights of this rail have the same relative proportions. Such a rail is used for interurban roads, and for suburban lines in streets where there is no block paving. The high rails are used to facilitate paving with high paving blocks.

Fig. 78. Standard A. S. C. E. Rail and One Joint Plate.

Track Support. The greater portion of track is laid on wooden ties. These ties, in the most substantial wooden tie construction, are 6 inches by 8 inches in section, and 8 feet long. They are spaced two feet between centers. Sometimes smaller ties, spaced farther apart, are used in cheaper forms of construction; but the foregoing figures are those of the best construction known in American railway practice. In paved streets, ties are usually employed, although sometimes what is known as “concrete stringer” construction is used instead of ties to support the rails. A strip of concrete about 12 inches deep is laid under each rail, and the rails are held to gauge by ties or tie rods placed at frequent intervals. Sometimes the concrete is made a continuous bed under the entire track. In most large cities the concrete foundation is used under all paving; and consequently, when concrete is used instead of ties to support the rails, this concrete is simply a continuation of the paving foundation. Where ties are used, they are laid sometimes in gravel, crushed stone, or sand, although frequently, in the largest cities, they are embedded in concrete. Sometimes this concrete is extended under the ties, and sometimes it is simply put around the ties.

Ballast. A ballast of gravel, broken stone, cinders, or other material which is self draining and which will pack to form a solid bed under the ties, should be used to get the best results under all forms of tie construction, whether in paved streets or on a private right of way, as on an interurban road. Of course, if concrete is placed under the ties, the gravel or rock ballast is not necessary. If ties are placed directly in soft earth, which forms mud when wet, they will work up and down under the weight of passing trains, and an insecure foundation for the track will be the result.

86

Joints. The matter of securing a proper joint for fastening together the ends of rails so as to make a smooth riding track without appreciable jar or jolt when the wheels pass a joint, has been given much study by electric railway engineers. A section through an ordinary bolted angle-bar joint is shown in Fig. 75. This joint is formed by bolting a couple of bars, one on each side of the rails. The edges of these bars are made accurately to such an angle that they will wedge in between the head and base of the rail as the bolts are tightened; hence the name angle bars. This is the form of joint generally used on steam railroads and on electric roads in exposed track, or in track where the joints are easily accessible, as in dirt streets. In paved streets, the undesirability of tearing up the pavement frequently to tighten the bolts on such joints, has led to the invention of several other types, which will be described later. Nevertheless very good results have been obtained in recent years with bolted joints laid in paved streets where care has been given to details in laying the track, and where the joints have been tightened several times before the paving is finally laid around them.

Welded Joints. Several forms of welded joints are in use. All these welded joints fasten the ends of the rails together so that the rail is practically continuous—just as if there were no joints—so far as the running surface of the rail is concerned. It was thought at one time that a continuous rail would be an impossibility because of the contraction and expansion of the rail under heat and cold, which, it was thought, would tend to pull the rails apart in cold weather and to cause them to bend and buckle out of line in hot weather. Experience has conclusively shown, however, that contraction and expansion are not to be feared when the track is laid in a street where it is covered with paving material or dirt. The paving tends to hold the track in line, and to protect it from extremes of heat and cold. The reason that contraction and expansion do not work havoc on track with welded joints, is probably that the rails have enough elasticity to provide for the contraction and expansion without breaking.

It is found that the best results are secured by welding rail joints during cool weather, so that the effect of contraction in the coldest weather will be minimum. In this case, of course, there will be considerable expansion of the track in the hottest weather, 87but this does not cause serious bending of the rails; whereas occasionally, if the track is welded in very hot weather, the contraction in winter will cause the joint to break.

PORTABLE CUPOLA FOR CAST-WELDING JOINTS OF STREET CAR RAILS.

Cast-Welded Joints. The process of cast-welding joints consists in pouring very hot cast iron into a mould placed around the ends of the rails. These moulds are of iron; and to prevent their sticking to the joint when it is cast, they are painted inside with a mixture of linseed oil and graphite. Iron is usually poured so hot that, before it cools, the base of the rail in the center of the molten joint becomes partially melted, thus causing a true union of the steel rail and cast-iron joint. This makes the joint solid mechanically and a good electrical conductor. To supply melted cast iron during the process of cast-welding joints on the street, a small portable cupola on wheels is employed. Fig. 79 gives an idea of the process of making cast-welded joints.

Fig. 79. Process of Cast-Welding Joint.

Electrically Welded Joints. An electrically welded joint is made by welding steel blocks to the rail ends. A steel block is placed on each side of the joint, and current of very large volume is passed through from one block to the other. This current is so large that the electrical resistance between the rail and steel block causes that point to become molten. Current is then shut off, and the joint allowed to cool. There is in this case a true weld between the steel blocks and the rails and joint. 88An electric welding outfit being expensive to maintain and operate, this process is used only where a large amount of welding can be done at once. Current is taken from the trolley wire. A rotary converter set takes 500-volt direct current from the trolley wire, and converts it into alternating current. This alternating current is taken to a static transformer which reduces the voltage and gives a current of great quantity at low voltage, the latter current being passed through the blocks and rails in the welding process. A massive pair of clamps is used to hold the blocks against the rails, and to conduct the current to and from the joint while it is being welded. These clamps are water-cooled by having water circulated through them so that they will not become overheated at the point of contact with the steel blocks.

Thermit Welding. A process of welding rail joints which was developed after the cast-welding and electric-welding processes, is known as the Goldschmidt process, which makes use of a material called “thermit” for supplying heat to make the weld. A mould is placed around the joint and the thermit is put in this mould and ignited. The heat produced by the thermit is so intense as to reduce the iron in the thermit mixture and make a welded joint. The thermit consists of a mixture of finely powdered aluminum and iron oxide. When this is ignited, the aluminum oxidizes, that is, absorbs oxygen so rapidly that an intense heat is the result. In the process of oxidation, the aluminum takes the oxygen from the oxide of iron, leaving molten metallic iron, which metallic iron makes the weld by union with the molten rail ends. This process has the advantage over other welding processes, of not requiring an elaborate apparatus and a large crew of men to operate it; and consequently it can be used where but a few joints are to be welded.

Fig. 80. Channel Pin Bond.

Bonding and Return Circuits. When the track rails are used as the conductors, as is usually the case, it is necessary to see that the electrical conductivity of the rail joints does not offer too high a resistance to the passage of the current. For this reason, when bolted or angle-bar joints are used, the rails are bonded together by means of copper bonds. It was soon found after electric roads were in use a short time, that unless the rail ends were so bonded, the resistance of the joints was so great as to cause great loss of power in the track. First, small iron bonds were used; but these bonds 89were so insufficient that large copper-wire bonds soon began to be used; and at the present time, on large roads, bonds of heavy copper cable are common. The resistance of a steel rail, such as used in city streets, is about eleven times that of copper. In order to secure as great carrying capacity at the rail joint as is afforded by the unbroken rail, it is therefore necessary to install bonds having a total cross-section ¹⁄₁₁ that of the rail. Where welded joints are used, bonding is unnecessary, except at crossings and switches where bolted joints are employed. Where track is welded, however, cross bonds should be put in at frequent intervals from one rail to another, and, if the track is double, from one track to the other, so that if one of the track rails breaks at a joint there will be a path around the break for the current.

Fig. 81. Chicago Rail Bond.
Fig. 82. Rail Bond.

A great many schemes have been devised to insure good contact between the copper bond and the rail, as the terminal is the weak point in any bond. One of the earliest and most efficient of small bonds was made by the use of channel pins, Fig. 80. This bond consisted of a piece of copper wire having its ends placed in the holes in the rail ends. Alongside this wire, a channel pin was driven in. The objection to the channel pin was the small area of contact between the copper bond and rail.

Next after the channel pin came the Chicago type of bond, Fig. 81, which is a piece of heavy copper wire with thimbles forged on the ends. These thimbles were placed in accurately fitted holes 90in the rail ends, and a wedge-shaped steel pin was driven into the thimbles to expand them tightly into the hole in the rail. Several other bonds using modifications of this principle are in use.

A type of bond in very common use consists of solid copper rivet-shaped terminals, Fig. 82. Between these terminals is a piece of flexible stranded copper cable, made flat to go under the angle bars. In one type the terminal lugs are cast around the ends of the cables, and in another type the cables are forged at their ends into solid rivet-like terminals. These terminal rivets were first applied as any other rivets, with the use of a riveting hammer. Because of the difficulty of thoroughly expanding such large rivets into the holes made for them in the rails, it has become customary to compress these rivets either with a screw press or a portable hydraulic press, which brings such great pressure to bear on the opposite ends of the rivet that it is forced to expand itself so as to fill the hole in the rail completely. This expansion is made possible by the ductile character of the copper. This great ductility characteristic of copper, however, has been the source of one of the difficulties in connection with rail bonding, because the soft copper terminal has a tendency to work loose in the hole made for it in the rail. It is practically impossible to maintain good bonding where the rail joints are so loose as to allow considerable motion between the rail ends.

Several types of bonds have been introduced, in which the contact between the rail and bond is made by an extra piece or thimble.

Another method of expanding bond terminals into the holes made to receive them, is that employed in the General Electric Company’s bond. In it a soft pin in the center of the terminal is expanded by compression of the terminal so that it forces the copper surrounding it outward. The copper terminal, in expanding to fill the hole, is therefore backed by the steel center pin.

All types of bonds must be installed with great care if they are to be efficient. Unless the bond terminal thoroughly fills the hole and is tightly expanded into it, moisture will creep into the space between the copper and the iron, and the copper will become coated with a non-conducting scale which destroys the conductivity of the contact. 91The plastic rail bond, so called because it depends for the contact between the rail and the bond upon a plastic, putty-like alloy of mercury and some other metal, is applied in a number of different ways. One form consists of a strip of copper held by a spring against the rail ends under the fish-plate. The rail ends at the point of contact with this strip of copper are amalgamated and made bright by the use of a mercury compound similar to the plastic alloy. These points of contact are then daubed with plastic alloy, and the copper bond plate applied. It is not necessary, with any form of plastic bond, that the mechanical contact be unyielding, as the amalgamated surfaces with the aid of the plastic alloy between them, maintain a good conductivity in spite of any slight motion. The plastic alloy can be applied in a number of other ways, one of which is to drill a hole forming a small cup in the rail base in adjacent rail ends, fill these cups with plastic alloy, and bridge the space between them with a short copper bond having its ends projecting down into the cups.

Resistance of the Track. The resistance of the return circuit is usually much higher than it should be owing to the bad contact of the bonds. The resistance of rails varies greatly with the proportions of carbon, manganese and phosphorus. The following figures, however, may be regarded as the average.

Weight per Yard. Resistance Single Rail per Mile.
50
.0253 ohms
60
.0211
70
.0180
80
.0159
90
.014

A track laid with continuous rails as in the case of welded joints, would have one-half the resistance given since there are two rails to be considered.

Tests of new unbonded track constructed with rails 60 feet long show that the joints cause an increase of .25 ohms or more per mile.

Several roads in testing bonds consider a bond good when the bond and one foot of the rail over it have a resistance equal to five feet of the solid rail.

92

Supplementary Return Feeders. On some large roads it is necessary to run additional return feeders from the power house to various points on the system, to supplement the conductivity of the rails. Otherwise the track rails near the power house would have to carry all the current, and in some cases there are not enough such lines of track passing the power house to do this properly. Sometimes these feeders are laid underground in troughs; sometimes they are laid bare in the ground, and sometimes on overhead pole lines. When laid in the ground, frequently old rails are used instead of copper or aluminum cables. The old rails are, of course, thoroughly bonded together with bonds giving a conductivity nearly equal to that of the unbroken rail.

FEEDER SYSTEMS.

Fig. 83.

There are two general schemes of direct current feeding in common use. One of these is shown in Fig. 83. Here the trolley wire is continuous and is fed into at different points. The long feeders supplying the more distant portion of the road are larger than those supplying the trolley near by, so as to maintain as nearly as is feasible the same potential the entire length of the line. With such a system of feeding, in order to maintain absolutely the same voltage at all points, it would be necessary to have just one trolley feeder and that feeding into the extreme end of the line farthest from the power station and further to make the resistance per 1,000 ft. of trolley and feeder the same as the resistance per 1,000 ft. of the track return circuit. The plan shown in Fig. 83 evidently does not fully carry out these rather impracticable requirements but is in the nature of a compromise, giving a higher potential near the power station than at distant points but nevertheless much more even potential 93than if the heaviest feeders were feeding into the trolley near the power house.

The other plan, shown in Fig. 84, divides the trolley wire into sections and feeds each section through a separate feeder which is calculated of such size as to maintain the same voltage on all the sections with the ordinary load.

In calculating a feeder system a certain probable load is assumed at certain points along the line. This load will manifestly depend on the size and number of cars in operation, grades and many local conditions.

3 trolley cars in 2 mile wire sections
Fig. 84.
Drop in rail section 3.1 Volts 2.1 Volts 1.05 Volts
Total drop in rail 3.1 5.2 6.25
Drop in trolley 20.5 20.5 20.5
Drop in feeder 36.4 34.3 33.25
Resistance feeder .728 Ohms .686 Ohms .665 Ohms
Feet per ohm 7253 23000 39700
Size of wire No. 1 250,000 C. M. 420,000 C. M.

The following example will show the method pursued. The figures resulting from the calculations are placed immediately below the sections to which they refer in Fig. 84. The rails are assumed to be 70 pound to the yard. These have a resistance of about .018 ohms per mile. Adding one-sixth for additional resistance of bonds gives .021 and since the track is composed of two rails the resistance of the track will be one-half of this or .0105 ohms per mile.

The maximum drop in any section occurs when the car is farthest from the power house. Each car is assumed to take 50 amperes and the feeders are to be so designed as to allow a 10 per cent or 60 volts drop.

The current in the two miles of track nearest the power house is 150 amperes, in the next section 100 amperes, and in the last section 50 amperes. The drop in each section is as shown. The drop in the trolley which is 00 wire is, in each section, 20.5 volts. Subtracting 94from 60 volts the drop in the return circuit and trolley, gives the allowable drop in the feeder.

The resistance of each feeder can be calculated, since the current in each one is 50 amperes. The first feeder is one mile long, the second 3 miles and the third 5 miles, and with these figures the feet per ohm can be computed. The size of wire may be obtained by reference to a table of copper wire resistances.

BLOCK SIGNALS FOR ELECTRIC RAILWAYS.

The simplest block signal used by electric roads is a hand-operated one constructed on the principle shown in the diagram Fig. 85. A double throw switch is placed at each terminal of the section of track that is to be protected.

double throw switch diagram
Fig. 85.

The switches have no central position, the knife blade always making contact with one or the other of the terminals shown. If the lamps are lighted, throwing either one of the switches will put them out. If they are not burning, they will be lighted by throwing either one of the switches.

A motorman on reaching a section of track finding the lamps not burning throws the switch. Lamps now burn in each switch box and show that the section is in use. On arriving at the other terminal of the block the switch is thrown, extinguishing the lights and showing that the block is clear.

Automatic signal systems have been devised on the same principle, in which magnets, operated by contacts made by the passage of the trolley wheel, cause the lamps to be lighted and extinguished automatically.

95

ELECTROLYSIS.

Much has been said about the possibilities of electrolysis of underground metal by the action of the return current of electric railways, when such railways are operated with grounded circuits, as they usually are. If electric current is passed through a liquid from one metal electrode to another, electrolysis will take place; that is, metal will be deposited on the negative pole, and the positive pole or electrode will be dissolved by becoming oxidized from the action of the oxygen collecting at that pole.

Fig. 86. Showing Electrolytic Action.

In an electric-railway return circuit, there is necessarily a difference of potential between the rails at outlying parts of the system and the rails and other buried pieces of metal located near the power house. Just what this total difference of potential is, depends on the loss of voltage in the return circuit. Thus, suppose there is 25 volts drop in the return circuit between a certain point on the system and the power station. There is, therefore, a pressure of 25 volts tending to force the current through the moist earth from the rails at distant portions of the line, to the rails, water pipes, and other connected metallic structures located in the earth near the power station. The amount of current that will thus flow to earth in preference to remaining in the rails, depends on the relative resistance of the rails, the earth, and the other paths offered to the current to return to the power house.

To take a very simple case, let us suppose a single-track road, Fig. 86, with a power house at one end, and a parallel line of water pipe on the same street passing the power house. If the positive terminals of the generators are connected to the trolley wire, the current passes, as indicated by the arrows, out over the trolley wire through the cars and to the rails. When it has reached the rails 96it has the choice of two paths back to the power house. One is through the rails and bonding; the other is through the moist earth to the line of water pipe and back to the power house, leaving the pipe for the rails, at the power house. Should the bonding of the rails be very defective, considerable current might pass through the earth to the water pipe.

Remembering now the principles of electrolysis, we see that the oxidizing action of this flow of current from the rails to the water pipes at the distant portion of the road will tend to destroy the rails, but will not harm the water pipe at that point, as it will tend to deposit metal upon it. When, however, the current arrives at the power house, it must in some way leave this water pipe to get back to the rails, and so to the negative terminals of the generators.

Here we see that there is a chance for electrolysis of the water pipe, because at this point the water pipe forms the positive electrode, which is the one likely to be oxidized and destroyed. This very simple case is taken merely for illustration. In actual practice the conditions are never so simple as this, for there are various pipes located in the ground running in various directions, which complicate the case very much; but we can see from this simple example that the principal place electrolysis of water pipe is to be feared is at points where a large volume of current is leaving the water pipe to take to some other conductor.

As an indication of how much current is likely to be leaving the water pipes at various points, it is customary to measure the voltage between the water pipes and the electric railway track and rails. When this voltage is high, it does not necessarily mean that a large volume of current is leaving the water pipes at the point where these pipes are several volts positive with reference to the rails; but such voltage readings indicate that, if there is a path of sufficiently low resistance through the earth, and if the moisture in the earth is sufficiently impregnated with salts or acids, there will be trouble from an electrolytic action due to a large flow of current. There is obviously no method of measuring exactly the amount of current leaving a water pipe at any given point, since the pipe is buried in the earth. Voltmeter readings between pipes and rails simply serve to give an indication as to where there is likely to be trouble from electrolysis. The danger to underground pipes and 97other metallic structures from electrolysis has been much overestimated by some people, as the trouble can be overcome by proper care and attention to the return circuit. Trouble from electrolysis, however, is sure to occur unless such care is given.

Prevention of Electrolysis. Remedies for electrolysis may be classified under two heads—general and specific. The general remedy is obviously to make the resistance of the circuit through the rails and supplementary return feeders so low that there will be but little tendency for the current to seek other conductors, such as water and gas pipes and the lead covering of underground cables. This remedy consists in heavy bonding, in ample connections, around switches and special work where the bonding is especially liable to injury, and in additional return conductors at points near the power house to supplement the conductivity of the rails.

It is important that all rail bonds be tested at intervals of six months to one year in order that defective bonds may be located and renewed, as a few defective bonds can greatly lower the efficiency of an otherwise low-resistance circuit.

The specific remedy for electrolysis which may be applied to reduce electrolytic action at certain specific points, consists in connecting the water pipe at the point where electrolysis is taking place, with the rail or other conductor to which the current is flowing. Thus, for example, if it is found that a large amount of current is leaving a water pipe and flowing to the rails or to the negative return feeders at the power house, the electrolytic action at this point can obviously be stopped by connecting the water pipe with the rails by means of a low-resistance copper wire or cable, thereby short-circuiting the points between which electrolytic action is taking place. There are certain cases in which it is advisable to adopt such a specific remedy. It should be remembered, however, that a low-resistance connection of this kind, while it reduces electrolysis at points near the power house, is an added inducement to the current to take to the water pipes at points distant from the power house, because of the decrease in resistance of the water-pipe path to the power house resulting from the introduction of the connection between the water pipe and the negative return feeder at the power house. With the water pipes connected to the return feeders in the vicinity of the power house, the current which flows from the rails to the water 98pipes at points distant from the power house will obviously cause electrolysis of the rails but not of the water pipes, since the current is passing from the earth to the pipe, and the pipe is negative to the earth. In this case the principal danger is that the high resistance of the joints between the lengths of water pipe will cause current to flow through the earth around each joint, as indicated on some of the joints, Fig. 86, and will cause electrolytic action at each joint. It is evident, however, that the conditions of the track circuit and bonding must be very bad if current would flow over a line of water pipe, with its high-resistance joints, in sufficient volume to cause electrolysis, in preference to the rail-return circuit, especially since ordinarily the resistance offered to the flow of current over the water pipes back to the power house must include the resistance of the earth between the tracks and water pipes.

It is usually considered inadvisable to connect tracks and water pipes at points distant from the power house, because of the danger of electrolysis at water-pipe joints, as just explained.

Methods of testing rail bonds in the track will be explained under the head of “Tests.”

POWER SUPPLY AND DISTRIBUTION.

Direct-Current Feeding. As already explained, the majority of electric railways are operated on a 500-volt constant-potential direct-current system with a ground return. A constant potential of 450 to 550 volts is maintained between the trolley wire and track. Where the trolley wire is not sufficient, additional feeders are run from the power house and connected to the trolley wire, the number of feeders depending on the distance from the power house and the traffic.

Booster Feeding. Boosters are sometimes used on long feeder lines where there is a heavy load only a small portion of the time. These boosters are direct-current dynamos that are connected in series with the feeder upon which the voltage is to be raised above the regular power-house voltage. The booster may be driven either by a small steam engine or by an electric motor. The simplest form of booster is a series-wound dynamo. A booster armature must, of course, be of sufficient current capacity to pass all the current that will be required on its feeder. The voltage 99yielded by this dynamo, plus the power-station voltage, is the voltage of the boosted feeder as it leaves the power house. Supposing that a series-wound booster will give 125 volts at full load; it is obvious that being series-wound it will give no voltage at no load. The voltage will increase approximately as the load on the feeder increases; and since the drop in voltage on the feeder for which the booster is to compensate also varies with the load, the action of the booster is simply to add sufficient voltage to its feeder at any instant to compensate for the line loss upon that feeder and to maintain approximately constant potential at the far end of the feeder. Boosters raising the power-station voltage of a feeder more than 250 volts above the normal power-station voltage, are not common, though cases are on record where a feeder has been boosted as high as 1,100 volts above the power-station voltage. Since all the power used in driving a booster is wasted in line loss, this method of feeding is not economical; but where used only a few days out of the year it is sometimes to be preferred to a heavy investment in feeders. The investment in feeders might involve more interest charges than the cost of power wasted in booster feeding would amount to.

Alternating-Current Transmission. High-tension alternating-current transmission to substations, with direct-current distribution from substations, is extensively used on long interurban roads, and on large city street-railway systems where power is to be distributed over a wide area. In such cases the power house is equipped with alternating-current dynamos supplying high-tension three-phase alternating current to high-tension transmission lines or feeders. These high-tension feeders are taken to substations located at various points on the road, where the voltage is reduced by step-down transformers; and these transformers supply current to operate rotary converters, which convert from alternating to direct current for use on the trolley.

The advantage of this system of high-tension distribution is that, owing to the high transmission voltage, there is but a small loss in the high-tension lines, which lines can be made very small, and will thus involve but little copper investment. The substations can be located at frequent intervals, so that the distance the 500-volt direct-current must be conducted to supply the cars is not great. Current from one power house can thus be distributed over a very 100large system in cases where, if the 500-volt direct-current system of distribution were used, the cost of feeders for distributing such a low-voltage current would be prohibitive. Were the alternating-current high-tension scheme of distribution not used, it would be necessary to have a number of small power houses at various points on the system instead of one large power house. The cost of operation of several small power plants per kilowatt output, is likely to be much greater than that of one large power plant. The first cost of the alternating-current distributing system, including power house 101and substations, is likely to be considerably higher than would be the cost of a number of small power houses; but in cases where alternating-current distribution has been installed, it has been figured that the cost of operation of the central power house with alternating-current distribution would be sufficiently low as compared with several small ones to pay more than the interest on this extra investment.

Fig. 87. Diagram of Distributing System.

A System of Distribution for an Interurban Railway. The typical features of a high tension system of distribution for an extensive interurban railway system are shown in Fig. 87, which represents the electrical transmission and distribution system of the Indiana Union Traction Company. The central power station at Anderson feeds into thirteen rotary converter substations from 7 to 65 miles distant from the power house. The substations east of Indianapolis are fed at 16,000 volts and are placed about 11 miles apart. The substations due north of Indianapolis are located at intervals of about 17 miles and are fed at 30,000 volts.

The power station at Anderson has a total capacity of 5,000 K. W. The substations vary in capacity from 250 to 1,500 K. W.

Efficiency of Transmission Systems. The average efficiency of a high tension transmission system for a certain interurban electric railway system are given below. Current was generated at 380 volts. The step-up transformers raised it to a potential of 16,000 volts at which pressure it was transmitted to eight substations at distances from 10 to 40 miles from the power station. It was then stepped down to 380 volts and converted to direct current by a rotary converter. The tests extended over a period of three days. The efficiency of the step-up transformers was 95 per cent; of the high tension line 92.9 per cent; of the step-down transformers 95 per cent; and of the rotary converters 88 per cent; giving a total efficiency of the transmission system of 73.5 per cent.

Power House Location. A power house is usually located where coal and water supply can be cheaply obtained. For this reason it is placed either on some line of railroad or where coal can be taken to it over the electric railway.

As it is always desirable to operate the engines in connection with condensers, on account of the saving in fuel, which is approximately 20 per cent with condensers, power stations are located, 102when possible, near rivers and ponds from which a large supply of cold water for condensation of exhaust steam can be obtained. Where no such natural water supply is available, it has become customary to provide means for artificially cooling a sufficiently large supply of water for condensation. One method is to erect a number of towers, so constructed that the water when pumped to the top will fall through a structure that breaks the water up into fine spray as it falls, thus allowing it to cool by evaporation so that it can be used again for the condensers when it arrives at the bottom of the tower. Where more room is available, ponds are sometimes excavated near the power house, and the water is made to flow back and forth through a series of troughs located above the pond, and it is thus cooled.

Where a power station is of the direct-current type, operating at 500 to 600 volts, it is desirable to have it as near the center of electrical distribution as possible, in order to keep down the amount of investment in the feed wire; but it is more important to have it located near a cheap coal and water supply than exactly at the center of distribution.

It is also desirable to have the station located where there is room for coal storage, on account of the chances for interruption of the coal supply by strikes, railroad blockades, and other causes beyond the company’s control. The continuity of the coal supply is also another argument against placing the station where dependence must be placed upon wagons or inadequate railroad facilities.

Coal handling, after the coal has reached the station, is done by hand in the smaller power stations; but in larger power stations it has come to be the general practice to do as much of the handling as possible by means of automatic coal conveyors. The most elaborate power stations have means for dumping coal from cars into hoppers, from which it is conveyed by an endless chain provided with buckets, called a coal conveyor, to storage bins. Coal conveyors also take the coal from the storage bins, and deposit it in the hoppers of mechanical stokers in front of the boilers. Ashes are conveyed from under the boilers by the same kind of conveyors, and are dumped into hoppers, whence they are drawn into cars or wagons to be hauled away. 103The coal, having been deposited in hoppers at the boiler front, is automatically fed into the furnaces by automatic stokers. One type of automatic stoker in common use is of the chain-grate or link-belt type, which is constructed like an endless sprocket chain, with links composed of heavy cast-iron blocks that serve as grate bars. This link belt or chain is kept in constant, slow motion by a small stoker engine or motor which operates all the stokers of a line of boilers. The coal is fed from the hopper on to the chain grate, and the chain is slowly moved under the boilers. As the coal on that part of the grate under the boilers is on fire, the fresh coal as it enters the furnaces is soon ignited. The grate is run at such a rate, and the thickness of the coal is so adjusted, that the coal is burned to an ash by the time it has traveled to the back of the furnace. There the grate turns down over a sprocket wheel, and the ashes are dumped into the ash pit as the grate revolves.

The boilers in most common use in large American electric-railway power houses are of the water-tube type, in which water is contained inside of a bank of tubes, the ends of these tubes being connected to drums or headers. The horizontal return-tubular type of boiler is used in many of the smaller power stations, and vertical boilers are also in use.

The engines in the larger and more economical stations are generally of the Corliss compound-condensing type, running at speeds of from 60 to 120 revolutions per minute, according to the size of the unit. The smaller the unit, the higher the speed. In the smaller and older stations, simple Corliss engines belted to generators are frequently found, and high-speed engines also are used. It is the almost universal custom now, to place the generator directly on the engine shaft, making a direct-connected unit.

Steam turbines, in which the steam acts in jets against the blades of a turbine wheel, are beginning to come into use at the present time. These turbines rotate at very high speed, the largest and slowest speed-units running 600 r.p.m., and others at higher rates. As the output of any generator varies directly according to its speed, a very much smaller generator can be used when coupled to a high-speed steam turbine, to obtain a given output, than if the generator must be coupled to a Corliss steam engine which revolves at very low speed. The economy of the steam turbine at full load 104is about that of a compound-condensing Corliss engine, but is better on light loads than the engine. The turbine requires less building space and a much less expensive foundation.

Fig. 88. Plan of Power House.

Railway generators or dynamos for direct current are usually built with compound-wound fields, so that, as the load increases, they will automatically raise the voltage at their terminals to compensate for the drop in the feeders and to maintain a constant potential at the cars. Thus, if the line loss on a system is 10 per cent, or 50 volts at full load, the generators will be provided with shunt fields of sufficient strength to give 500 volts at no load, and with series field coils which will add to the field strength enough to give 550 volts at full load. The amount of “compounding”—which is the 105term applied to this method of increasing voltage—may be any amount within reasonable limits. The pressure maintained at different companies’ electric-railway power houses varies, but is usually between 500 and 600 volts.

Alternating-Current Generators. Alternating-current generators used for generating alternating current to be distributed at high tension, are generally constructed to give a three-phase current at 25 cycles per second. The voltage of these alternating-current generators is sometimes the voltage at which the power is to be transmitted, if the distances are not too great. A number of stations have alternating-current generators giving 6,600 volts at their terminals, which is a voltage well adapted to high-tension distribution within the limits of a large city. However, generators giving 11,000 volts at their terminals are now becoming common. For higher voltages than this, it is considered necessary to use step-up transformers, in order to raise the voltage to the proper pressure for transmission over long distances. In such cases there is no object in having a high generator voltage. At such stations the voltage of the generators adopted may be anything desired, and it varies according to the ideas of the constructing engineer. Voltages of 400, 1,000, and 2,300 are among those in most common use.

Double-Current Generators. Double-current generators are sometimes used, which generators will give direct current at a commutator at one end of the armature for use on a 500-volt direct-current distribution system supplying the trolley direct. The other end of the armature has collector rings from which the three-phase alternating current is obtained, which can be taken to step-up transformers and raised to a sufficient pressure, for high-tension transmission to substations at distant parts of the road. The same generator can therefore be used on both the direct-current and the high-tension alternating-current distribution.

General Plan of Power Stations. The general plan of an electric-railway power station is usually such that the building can be extended and more boilers, engines and generators added without disturbing the symmetrical design of the station. Thus, the boilers and engines are placed as in Fig. 88, in parallel rows, although almost invariably in different rooms separated by a fire wall. By adding 106to the row of engines and to the row of boilers, the station capacity can be increased. Other arrangements are sometimes required by circumstances; but this is the most common arrangement and gives the greatest capacity with the minimum amount of steam piping. Large stations are sometimes constructed with a boiler room of several floors and with boilers on each floor, in order to save ground space and bring the boilers near to the large engine units so that there will not be an excessive amount of steam piping.

Fig. 89a. G. E. Circuit Breaker.

Switchboards. Direct-current stations have switchboards, which may be considered under two general classes—generator boards and feeder boards. Each board consists of panels.

Generator D. C. Panels. The generator panel usually contains an automatic circuit breaker which will open the main circuit to the generator in case of an overload due to a short circuit. These circuit breakers consist of a coil in the main circuit, which acts upon a solenoid. When the current in the coil exceeds a certain amount, the solenoid is drawn in, and a trigger is tripped which allows the circuit breaker to fly open under the pressure of a spring. In the General Electric circuit breaker, the main contact is made by heavy copper jaws, but the last breaking of the contact is made between points which are under the influence of a magnetic field. This magnetic field blows out the heavy arc that would otherwise be established. On the I-T-E, the Westinghouse and most other types of circuit breaker, the breaking of the contact takes place between carbon points, which are not so readily destroyed by an arc as are copper contacts, and which are more cheaply renewed. The main contact through the circuit breaker, in either type, is made between copper jaws of sufficient cross-section for carrying the current without heating. 107These jaws open before the current is finally broken by the smaller contacts which take the final arc.

In Fig. 89a is seen a General Electric circuit breaker with the magnetic blow-out coils at the top, the solenoid at the left, and the handle for resetting the circuit breaker at the bottom. The small handle for tripping the circuit breaker, when it is desired to open the circuit by hand, is shown just under the solenoid.

An I-T-E circuit breaker is shown in Fig. 89b. This is of the type previously mentioned, in which the break occurs between carbon contacts and there is no magnetic blow-out.

Fig. 89b. I-T-E Circuit Breaker.

In addition to the circuit breaker there is usually an ammeter, to indicate the current passing from the generator; and a rheostat handle, geared to a rheostat back of the board, for cutting in and out more or less resistance in the shunt field coils of the generator so as to reduce or raise the voltage. There is a small switch for opening and closing the circuit through the shunt field coils.

The main leads from the generator pass through two single-pole quick-break knife switches. The most recent practice is to have the switches on the switchboard in only the positive and negative leads from the generator, leaving connection to the equalizer to be made by a switch located on or near the generator. However, all three leads may be taken to the switchboard, and a three-pole knife switch may be used instead of the positive and negative switches spoken of.

In Fig. 90 is given a simple diagram of the general relative connection of generators and feeders in a direct-current railway power station. It is seen that the generators are connected in parallel across the positive and negative bus bar. There is a third bus bar—called an “equalizing bus”—which connects in parallel the series 108coils of all the generator fields. The object of this equalizer is to prevent the weakening of the series field of any one generator, so as to allow it to take current and to act as a motor instead of as a generator.

Starting Up a Generator. Suppose that a new generator is to be started up and connected to the bus bars in addition to others already in operation. The engine of that generator is first brought up to speed. The switch controlling the shunt field circuit is then closed, causing current to flow through the shunt fields; and the generator begins to “build up,” its voltage gradually rising until it approximates that upon the bus bars. Before the generator is thrown in parallel with the others by connecting it with the bus bars, it is important that its voltage be nearly the same as that of the bus bars. Otherwise, when connected to the bus bars, it might take more than its share of the load; while, on the other hand, if its voltage were too low, it might act as a motor, taking current from the bus bars. The voltage of the bus bars in a railway station is constantly fluctuating, owing to the varying load and to the fact that generators are often compounded, as before mentioned, in order to compensate for the line loss.

Fig. 90. Connection of Generators and Feeders.

In order that the voltage of the generator to be thrown in shall vary in accordance with the bus bar voltage, the next step in the operation is to close the positive switch, assuming that the equalizer switch on the generator has already been closed. This throws the 109series field of the new generator in parallel with the series fields of the other generators. The voltage of the new generator will therefore vary just as the voltage on the bus bars; and, by adjusting the resistance of the shunt field, this voltage can be adjusted so as to be the same as that on the bus bars. The voltages on the bus bars and on the new generator are measured usually by a large voltmeter on a bracket at the end of the generator switchboard. By means of a voltmeter plug or of a push button on the generator panel, the voltmeter 110can be connected either to the bus bars or to the new generator. When the two voltages are the same, the negative switch of the new generator can be closed, and it will operate in parallel with the other generators, taking its share of the load. If the attendant sees that any generator is not taking its share, he can raise its voltage by cutting out some of the resistance in series with its shunt field, and this makes that generator take more load.

Fig. 91. Railway Switchboard.

Feeder Panel. The feeder panel is simpler than the generator panel, since it usually handles only the positive side of the circuit. Frequently two feeders are run on a single panel side by side. The feeder panel has an automatic circuit breaker, an ammeter for indicating the current on that feeder, and a single-pole switch for connecting the feeder to the bus bar. All generators feed into a common set of bus bars; and the positive bus bar continues back of the feeder panels so that all feeders can draw current from the bus bars. Fig. 91 shows a railway switchboard with 7 feeder panels at the right; 4 generator panels at the left; and, in the middle, a panel with an ammeter and recording wattmeter for measuring total output.

In some stations two and even three sets of bus bars are used, as it may be desired to operate different parts of the system at different voltages or to feed a higher voltage to the longer lines than to those near the station. In such a case double-throw switches are provided for connecting feeders and generators to either set of bus bars.

Alternating-Current Switchboards. In an alternating-current station, generator switchboards are radically different from those in a direct-current station. Practice in alternating-current generator switchboards has not yet been so fully standardized and is not so uniform as in direct-current railway switchboards. There is always, however, a three-pole main switch for opening and closing the main three wires from the three-phase generator. Automatic circuit breakers are usually provided, as well as indicating ammeters and wattmeters to show the output.

Indicating wattmeters, recording the number of watt hours passing through them, are frequently used both on alternating and direct-current generator panels.

A station usually has what is called a “total load” panel, which has a recording wattmeter measuring the total output of the station 111in kilowatt hours. This panel also has an ammeter indicating the total station load.

High-Tension Oil Switches. Alternating-current generators for high voltages usually have oil switches to interrupt the main circuit, that is, switches in which the contact is made and broken under oil. These switches have been found very efficient in preventing the formation of a destructive arc upon the opening of a high-voltage circuit, on circuits up to 60,000 volts. Some of the larger oil switches are operated by electric motors or solenoids. The machine-type oil switch of the General Electric Company has the motive power for operating the switches, stored up in a spring. The spring is wound up by a small electric motor. This motor operates every time the switch is opened or closed, and winds up the spring enough to compensate for the amount it was unwound in operating the switch. Each circuit is broken under oil in a long tube, and these tubes are mounted in individual cells, each cell being separated from the next by a masonry wall so that there can be no flashing across from one leg of the circuit to another in case of any defect in the switch. All the high-tension wiring to and from such switches, is taken either in lead-covered cables, or on bus bars separated from each other by masonry walls to prevent the spread of short circuits. These precautions are necessary because of the great length of arc that may be established between adjacent high-tension conductors.

Where alternating-current generators of low voltage are used in connection with step-up transformers, one practice is to have the switches for each generator directly in the generator leads, between the generators and the step-up transformers, in the low-voltage circuit.

Another practice which has recently been introduced, is to consider each generator with its step-up transformers as a unit and to connect the generator permanently with its bank of transformers, and to control this unit by a single three-pole machine-operated oil switch. In this case there are no switchboard switches between generators and transformers, and this simplifies the switchboard considerably. There must be switches on the high-tension side of the transformers in any event. 112The switchboard for rotary converters in the substations is, of course, a combination of alternating and direct-current apparatus. The direct-current ends of the rotary converters are treated almost exactly like direct-current railway generators; and their switchboard panels are similarly equipped, except that usually there is a rheostat that can be connected in series with the armature whereby a rotary converter can be brought up to speed from a state of rest by connecting it with the direct-current bus bars of the substation.

The alternating-current end of the rotary converter is supplied through switches in the alternating-current leads from the step-down transformers. A rotary converter can be started from a state of rest by connecting it to the alternating-current leads through the medium of compensating coils which reduce the voltage. A very heavy current is required to do this, as the motor thus starts as a very inefficient induction motor with a very low power factor.

Fig. 92. Connection of Substations.

There are usually but two direct-current feeder panels in a substation of an interurban electric road. One of these feeders is to supply the trolley or third rail extending in one direction from the substation, and the other feeds that extending in the other direction from the substation. The trolley or third rail has a section insulator directly at the substation. When both feeders are connected to the bus bars, it is evident that this section insulator is short-circuited through the medium of the substation bus bars, every substation on the line being connected in this way, as indicated in Fig. 92. It is seen that, should a short circuit occur on any section, it would open the circuit breakers at the substations at both ends, and that section would not interfere with the balance of the road. At the same time, when the road is in normal operation and there is an unusually heavy load between any two substations, the other substations along the line can help out those nearest to the load by feeding through the bus bars of the nearest substation. 113The high-tension apparatus at a substation consists usually of a bank of high-tension lightning arresters; high-tension switches, for shutting off the high-tension current; and step-down transformers, for reducing from the high transmission voltage to the 370 volts commonly fed to the alternating-current end of railway rotary converters.

Storage Batteries in Stations. Storage batteries are frequently used both in substations and in direct-current power stations. They may be connected directly across the line and allowed to “float,” as it is termed; or they may be used in connection with storage-battery boosters, which will cause the storage battery to take the fluctuations in the load and to give a constant load on the rotary converters or power station. The action of storage-battery boosters which cause the storage battery to be charged automatically at light loads and to discharge and assist the station at heavy loads, is explained in the paper on “Storage Batteries.”

ALTERNATING-CURRENT SYSTEMS.

So far this paper has been devoted almost entirely to electric railway systems employing 500-volt direct-current motors on the cars, since this is the system almost universally employed on electric railways at the present time. There are, however, several systems employing alternating-current motors on cars, which have already been used experimentally and to some extent commercially. Some of these give promise of coming into extensive use.

Three-Phase Motors. On several roads in Europe three-phase induction motors are employed. These induction motors are operated by three-phase alternating current taken direct from the trolley wires. As three conductors are necessary, two trolley wires are used, with the rails as the third conductor. The two principal objections to the system are the necessity of two trolley wires, and the fact that the induction motor operates very much like a direct-current shunt motor in that it is a constant-speed motor and not adapted to variable-speed work. The power factor is low in starting; that is, a great volume of current is taken, although, owing to the voltage and the current not being in phase, the actual energy consumed is small.

114

Single-Phase Motors. The Westinghouse Electric & Manufacturing Company has brought out a railway motor adapted to operate on single-phase alternating-current circuits. This motor is very similar in construction to the ordinary series-wound 500-volt direct-current railway motor. It has, however, more field poles than the ordinary direct-current motor; and the pole pieces are laminated to avoid heating of the iron by eddy currents caused by the influence of the alternating current. There are also other special features in the design that reduce the sparking at the commutator, which sparking was for several years the greatest obstacle to the use of alternating-current motors of this kind. In the Westinghouse system the current is taken from the trolley wire at high potential, and is reduced by an auto-transformer on the car. This auto-transformer is connected with an induction regulator so arranged that a low voltage can be supplied to the motor in starting or for slow running, and this voltage increased to increase the speed. There is thus no need to reduce the trolley voltage by wasting part of it in a rheostat, as is the case with direct-current motors; and the efficiency during acceleration is, therefore, higher with this alternating system than with the direct current. Several other single-phase railway motors are also being worked out at the present time, including that of the General Electric Company.

Alternating-Current Motor Advantages. There are two great advantages secured by the use of an alternating-current railway motor. The first is a reduction in investment and operating expenses by doing away with substations containing rotary converters. Such substations are necessary on long lines of railway operating with direct-current motors. The second advantage is that, owing to the fact that a high tension current can be used on the trolley wire and reduced by a transformer on the car, the difficulties of collecting a large amount of energy from a trolley wire are much reduced.

First, in regard to the substations, it will be seen that with the alternating-current motor system, high-tension current can be conducted from the power house to substations along the line which contain nothing but static transformers. Since these transformers have no revolving parts they do not require the constant attendance that a rotary converter does. Furthermore, the investment in rotary converters is entirely dispensed with, and this makes a considerable 115reduction in the total cost of the distribution plant. With the alternating-current system, current is fed direct to the trolley wire from the secondary terminals of the transformers at the substations.

As regards the advantages of carrying a high voltage on the trolley wire, it will readily be seen that, since the amount of power, or the watts required by a car, is equal to the product of the voltage and current, an increase in the voltage reduces the volume of current necessary. By having high voltage on the trolley wire, even a large car can be operated with a small volume of current, and this current can be taken through an ordinary trolley wheel without difficulty. Where 500 volts is the pressure used on the trolley wire, there is considerable flashing and burning of trolley wheel and wire when large cars and locomotives are run, owing to the heavy current conducted; and this has been one of the principal reasons for the adoption of the third rail instead of the trolley on certain roads. Even with the third rail, the volume of current that must be conducted to large electric locomotives involves some difficulties in the way of heated contact shoes and considerable loss of energy. The use of high voltage on the trolley wire, with transformers on the car to reduce the voltage to a safe pressure for use on the motors, overcomes many of the difficulties that would otherwise be found in the use of electricity for heavy railroad work.

OPERATION.

Power Taken by Cars. The amount of power required in the practical operation of a car depends upon so many variable elements that many of the calculations sometimes given for determining the power required by a car are of little value. The theoretical horsepower required to maintain a car at a certain speed on a level, is evidently the tractive effort in pounds multiplied by the speed in feet per minute and divided by 33,000. What the tractive effort per ton of car will be, depends on the condition of the rail and on several other uncertain factors. For street-railway motor cars, 20 pounds per ton is the usual tractive effort assumed as necessary. A calculation of this kind, however, takes no account of the losses in the motors and gears, nor of the fact that the greater part of the power required to propel a street car in practical service is used in accelerating the car from a state of rest to full speed. In 117interurban service, of course, the power required in acceleration is not so great a proportion of the whole.

Fig. 93. Plotted Data of Road Test.

The safest figures to use in engineering calculations as to the amount of power required, are those taken from actual results obtained in everyday commercial service. The power required by an eight-ton car in service in a large city like Chicago, is in the neighborhood of one kilowatt hour per car-mile run. On outlying lines this figure may be reduced to .7 kilowatt hour, and in the down-town districts may run up to 1.5 kilowatt hours per car mile. Double-truck cars in city service, weighing from 20 to 25 tons, take from 2½ to 4 kilowatt hours per car mile at the power station. Interurban cars around Detroit, weighing about 32 tons, in interurban service, making 25 miles per hour, including stops, in level country, and geared to 43 miles per hour, take about 3 kilowatt hours per car mile at the power station. However, interurban railway conditions are extremely variable.

The reports of several Indiana electric railways show an average power consumption of 1.48 kilowatt hours per car mile for city cars and 5.18 kilowatt hours for interurban cars, including line and distribution losses.

An interurban car weighing 31½ tons and equipped with two 150 horsepower motors, on a test run of 50 miles at an average speed of 39 miles per hour consumed 2.20 kilowatt hours per car mile. This car made 18 stops. A similar car under the same conditions made the same run at an average speed of 26 miles per hour with 44 stops, consumed 2.44 kilowatt hours and a third car, making 12 stops and at a speed of 33 miles per hour, consumed 2.10 kilowatt hours per car mile. These individual car test figures are from measurements taken at the car and do not include line losses.

Road Tests of Electric Cars. Of late considerable attention has been given to making road tests of electric cars. The results of the tests are usually plotted in the form shown in Fig. 93. Time is plotted horizontally in seconds, while volts, amperes, speed and per cent grade are plotted vertically. The diagram referred to is the result of a continuous run of 6 minutes of a 32.5 ton car equipped with two motors. The line voltage, motor consumption and other readings may be obtained for any instant of time. The acceleration in miles per hour per second may be obtained by noting the increase 118in height of the speed curve in one second. In making such a test the necessary instruments, voltmeters, ammeters, wattmeters and speed indicators are mounted direct on the car and are read at intervals of a few seconds.

The curve of motor consumption gives an idea of the abnormal current required to get the car under headway.

Economy in Power. As already stated, a large part of the energy taken by a car in city service is used in accelerating the car. Much of this energy must be destroyed or used up in the brake shoes at the next stop. The energy stored up in a car by process of acceleration is represented by the formula:

Energy in ft. lbs. = Mass in lbs. × (Velocity in ft. per sec.)²2, which is the formula for kinetic or live energy, the derivation of which is found in any Instruction Paper on Mechanics. In performing any given schedule with frequent stops, the more rapid the acceleration the lower the maximum speed required to make the schedule, and the less the energy required in acceleration. For city street and elevated service, therefore, rapid acceleration and low maximum speeds are desirable because not only more economical but safer.

For economical operation with any given equipment and schedule, it is important to use as much of the energy stored up in the car as possible, before wasting it by applying the brakes. Motors are built of a size to yield the large horsepower required in acceleration, and consequently are lightly loaded when operating the car at maximum speed. To economize in power, current should be shut off as soon as possible after the car has attained full speed; and the car should be allowed to drift without current as long as possible before the brakes are applied. In this way the energy stored in the car will propel it at nearly maximum speed for a considerable distance between stops; there will be the smallest possible waste of energy in the brake shoes; and the losses of energy which take place when the current is in the motors will be prevented as far as possible. Practical tests as well as theoretical calculations show a possibility of very material saving in energy in the operation of an electric railway car or train, by the observance of this simple rule of drifting as much as possible and using the brakes as little as possible. Whatever energy is used up in the brake shoes is necessarily wasted. The 119smaller this waste can be kept while performing a given service, the greater the economy secured.

Cost of Power. The reports of 85 per cent of the railway power generating stations in Indiana show the average cost at the station per kilowatt hour to be .755 cent. This was divided as follows: Fuel .526 cents, labor .158 cents, lubricants and miscellaneous supplies .032 cents, repairs .039 cents. The lowest cost reported was .505 cents.

During 1901 the average cost of power generated at the power house of the Indiana Union Traction Company was .443 cents per kilowatt hour at the switchboard. Distributed from the substations it was .765 cents per kilowatt hour. Natural gas was used for fuel. On occasions when this failed, coal at $1.50 per ton was burned.

Sliding and Spinning Wheels. In accelerating a car, however, there is no economy in turning on current so rapidly as to spin the wheels. As mentioned in the section on “Brakes,” the tractive effort between wheels and rails falls off about two-thirds when the wheels begin to slip; and this slipping of wheels, therefore, reduces the chance of securing the acceleration which is possible. For the same reason, in making emergency stops either by the use of brakes or by reversing the motors, care should be taken not to slide the wheels, as by so doing the time required to stop the car is much increased.

In the ordinary straight air-brake equipment used on heavy electric cars, there is much higher pressure carried in the storage reservoir than it is permissible to turn into the brake cylinder, since, if the full pressure were turned into the brake cylinder, it would result in sliding of the wheels—which, it has just been shown, is something to be avoided, not only on account of making flat spots on the wheels, but also because of the reduction in the braking force as soon as the wheels begin to slide. An experienced motorman can tell from the feeling of the car when the wheels are sliding, and will instantly release the brake sufficiently to allow the wheels to begin to revolve as soon as he notices that this has taken place.

The friction between brake shoes and car wheels decreases as the speed increases. A certain pressure applied to the brake shoes upon a car running 50 miles per hour, therefore, exerts much less retarding force than the same pressure at ten miles per hour. In 120order to give the same braking or retarding force at higher speeds, the brakes must be applied harder than at the lower speeds. If they are applied at the maximum pressure possible without sliding the wheels at higher speeds, it is evident that this pressure must be reduced as the speed of the car is reduced, or the wheels will be “skidded.” In the Westinghouse high-speed automatic air brake used on steam roads, this reduction of pressure is automatically accomplished.

TESTING FOR FAULTS.

Fig. 94. Bond Testing.

Bond Testing. It is important to test the conductivity of rail bonds from time to time in order to determine if they have deteriorated so as to reduce their conductivity and introduce an unnecessary amount of resistance into the return circuits. One way of doing this is to measure the drop in potential over a bonded joint as compared with the drop in potential of an equal length of unbroken rail. To do this, an apparatus is employed whereby simultaneous contact will be made bridging three or more feet of rail and an equal length of rail including the bonded joint, as shown in Fig. 94, which illustrates the connections of a common form of apparatus where two milli-voltmeters are employed that measure the drop in voltage of the bonded and unbonded rail simultaneously. If the current flowing through the rail due to the operation of the cars were constant, of course one milli-voltmeter might be used, being connected first to one circuit and then to the other. The current in the rail, however, fluctuates rapidly, so that two instruments are necessary for rapid work. The resistance of the bonded joint is usually considerably more than that of the unbroken rail, and the milli-voltmeter used to 121bridge the joint consequently need not be so sensitive as that bridging the unbroken rail.

In another form of apparatus, a telephone receiver is used instead of the milli-voltmeter, the resistance of a long unbroken rail being balanced against that of the bonded joint, as in a Wheatstone bridge, until, upon closing the circuit, these two resistances when balanced give no sound in the telephone receiver.

Bond tests of this kind can be made with satisfaction only when a considerable volume of current is flowing through the rails at the time of the test, because the drop in voltage is dependent on the current flowing, and in any event is small. It has sometimes been found necessary or advisable to fit up a testing car equipped with a rheostat which will itself use a considerable volume of current, so as to give a current in the rail which will give an appreciable drop of potential across a bonded joint. Some of the latest forms of testing cars carry motor generators which will pass a large current of known value through a bonded joint, and so cause a drop of potential across the joint large enough to be easily measured.

Motor-Coil Testing. Testing for faults in the motor armature and field coils is done in a great variety of ways. The resistance of these coils can be measured by means of a Wheatstone bridge employing a telephone receiver in place of the galvanometer used in such bridges in laboratory practice; but other less delicate tests are also in use.

Another method is to pass a known current through the coil to be tested and to measure the drop in the voltage between the terminals of the coil, the voltage divided by the current equaling the resistance.

A simple method, and one which involves no delicate instruments, has lately been introduced into railway shop practice very successfully. This is known as the transformer test for short-circuited coils. It requires an alternating current which can easily be supplied either by a regular motor generator or by putting collecting rings onto an ordinary direct-current motor and connecting these rings to bars of opposite polarity on the commutator.

The method of testing for short-circuited armature coils employed in the shops of the St. Louis Transit Company is indicated in diagram in Fig. 95. A core built up of soft laminated iron is 122wound with 28 turns of No. 6 copper wire. This coil is supplied with alternating current from a 110-volt circuit. The core has pole pieces made to fit the surface of the armature. When one side of a short-circuited coil in the armature is brought between the pole pieces of this testing transformer, as in Fig. 95, the short-circuited armature coil becomes like the short-circuited secondary of a transformer, and a large current will flow in it. This current will in time manifest itself by heating the coil; but it is not necessary to wait for this, as a piece of iron held over that side of the coil not enclosed between the pole pieces, as indicated in. Fig. 95, will be attracted to the face of the armature if held directly over the coil, but will be attracted at no other point.

Fig. 95. Method of Testing for Short-circuited Armature Coils.

This testing can be done very rapidly, and does not require delicate instruments or skilled operators.

Tests for short circuits in field coils can be made in a similar manner, by placing the coils on a core which is magnetized by alternating current. The presence of a short circuit, even of one convolution of a field coil, will be apparent from the increase in the alternating current required to magnetize the core upon which the field coil is being tested. 123The insulation resistance of armatures and fields is frequently tested by means of alternating current, about 2,000 volts being the common testing voltage for 500-volt motor coils. One terminal of the testing circuit is connected to the frame of the motor, and the other to its windings. Any weakness in the insulation insufficient to withstand 2,000 volts will, of course, be broken down by this test. Alternating current is generally used for such tests because it is usually more easily obtained at the proper voltage, as it is a simple matter to put in an alternating transformer which will give any desired voltage and which can be controlled by a primary circuit of low voltage.

Open circuits in the armature can be easily detected by placing the armature in a frame so that it can be rotated, the frame being provided with brushes resting 90° apart on the commutator. If either an alternating or direct current be passed through the armature by means of these brushes, and the armature be rotated by hand, a flash will occur when the open-circuited coils pass under the brushes. A large current should be used.

The tests just mentioned are among the best of the methods used by electric-railway companies for systematic work in the location of certain classes of faults. A large number of other methods of testing have also been evolved.

The following are some of the most common faults experienced with electric railway car equipments:

Grounds. As one side of the circuit is grounded, any accidental leakage of current from the car wiring or the motors to ground will cause a partial short circuit. Such a ground on a motor will manifest itself by blowing the fuse or opening the circuit breaker whenever current is turned into the motor. In case the fuse blows when the trolley is placed on the wire and the controller is off, it is a sign that there is a ground somewhere in the car wiring outside of the motors. Moisture and the abrasion of wires are the most common causes of grounds in car wiring. In motors, defects are usually due to overheating and the charring of the insulation.

Burn-Outs. Burning out of motors is due to two general causes: First, a ground on the motor, which, by causing a partial short circuit, causes an excessive current to flow; second, overloading 124the motor, which causes a gradual burning or carbonizing of the insulation until it finally breaks down.

Short-circuited field coils having a few of their turns short-circuited, if not promptly discovered, are likely to result in burned-out armatures, as the weakening of the field reduces the counter-electromotive force of the motor, so that an abnormally large current flows through the armatures. Cars with partially short-circuited fields are likely to run above their proper speed, though, if only one motor on a four-motor equipment has defective fields, the motor armature is likely to burn out before the defect is noticed from the increase in speed.

armature with open circuit
Fig. 96.

Defects of Armature Windings. Defects in armature windings probably cause one-third the maintenance expenses of electrical equipment of cars. Almost all repair shops have men continually employed in repairing them. The most frequent trouble with armatures is through failure of the insulation of the coils and consequent “grounding.” This term is used in connection with armatures and fields and other electrical apparatus where a direct path exists to ground. As the armature core is electrically connected to the ground through its bearings and the motor casing, a break down of the insulation of the coils in the slots permits the current to pass directly to ground. This shunts the current around the fields and an abnormal current flows because of their weakness. The circuit breaker or fuse is placed in circuit to protect the apparatus in such an emergency, but usually before such devices break the circuit, several of the coils of the armature are burned in such a manner as to make their removal necessary. The coils are so wound on top of one another that in 125order to replace one coil alone, one-fourth of the coils of the armature must be lifted.

armature with short circuit
Fig. 97.

With the armature of No. 1 motor grounded the car will not operate and if the resistance points be passed over, the fuse will usually blow. When No. 2 motor is grounded the action of No. 1 motor is not impaired and this latter motor will pull the car until the controller is thrown to the multiple position. But if the motors are thrown in multiple, the path through the ground of No. 2 motor shunts motor No. 1. A study of Fig. 18 will make this evident.

armature with two leads crossed
Fig. 98.

Next to grounding, open circuits are the most serious defects of armatures. These are usually caused by burning in two of the wires in the slot, or where they cross one another in passing to the commutator. Sometimes the connections where the leads are soldered to the commutator become loose.

The effect of an open circuit is shown in Fig. 96. The circuit is open at n. The brushes are on segments a and d. By tracing out the winding it will be found that no current flows through the wires marked in heavy lines. Whenever segments c and d are under a brush the coil with the open 126circuit is bridged by the brush and current flows as in a normal armature. As segment c passes out from under the brush the open circuit interrupts the current in half the armature and a long flaming arc is drawn out.

In Fig. 97 is shown the result of a short circuit between two coils. The short circuit is at b, c, the two leads coming in contact with each other when they cross. The effect is to short-circuit all of the winding indicated by the heavy lines.

armature with bottom leads one segment beyond the proper position
Fig. 99.

Mistakes in Winding Armatures. The armature winder is given very simple rules as to how to wind the armature, but the great number of leads each to be connected to their proper commutator segment sometimes so confuse him that misconnections are made. The effect of getting two leads crossed is shown in Fig. 98. The leads to segments b and c from the right are shown interchanged. This short-circuits the coils shown in heavy lines. The abnormal current resulting in these would usually cause them to burn out.

Fig. 99 shows the results of placing all of the top leads, or all of the bottom leads one segment beyond the proper position. This causes the circuit starting from a and traveling counter clockwise around the armature to return on segment m instead of on segment b as is the case in Fig. 97.

The only result of such connections is to change the direction of rotation of the armature. It may be noticed by comparing the two figures that with the positive brush on segments a the arrows show the currents to be in opposite directions in coils similarly located with reference to the position of the brushes. Some armatures are intended to be wound as in the last case mentioned.

127

Sparking at the Commutator. As railway motors are made to operate, and usually do operate, almost sparklessly, sparking at the brushes may be taken as a sign that something is radically wrong.

The pressure exerted by the spring in the brush holder may not hold the brush firmly against the commutator.

If brushes are burned or broken so that they do not make good contact on the commutator, they should be renewed or should be sandpapered to fit the commutator.

A dirty commutator will cause sparking.

A commutator having uneven surface will cause sparking, and should be polished off or turned down.

armature with open-circuited coil
Fig. 100.

Sometimes the mica segments between commutator bars do not wear as fast as the bars and when this is the case, the brushes will be kept from making good contact when the commutator bars are slightly worn. The remedy is to take the armature into the shop, and groove out the mica between the commutator bars for a depth of about ¹⁄₆₄-inch below the commutator surface.

A greenish flash which appears to run around the commutator, accompanied by scoring or burning of the commutator at two points, indicates that there is an open-circuited coil at the points at which the scoring occurs as in Fig. 100.

The magnetic field may be weakened by a short circuit in the field coils, as before explained, and this may give rise to sparking.

Short circuits in the armature may give rise to sparking, but will also be made evident by the jerking motion of the car and the blowing out of the fuse.

Failure of Car to Start. The failure of the car to start when the controller is turned on may be due to any of the following causes:

128

Opening of the circuit breaker at the power house.

Poor contact between the wheels and the rails owing to dirt or to a breaking of the bond wire connections between the rail on which the car is standing and the adjacent track.

One controller may be defective in that one of the contact fingers may not make connection with the drum. In this case try the other controller if there is another one on the car.

The fuse may be blown or the circuit breaker opened. The occurrence of either of these, however, is usually accompanied by a report which leaves little doubt as to the cause of the interruption in current.

The lamp circuit is always at hand for testing the presence of current on the trolley wire or third rail. If the lamps light when the lamp circuit is turned on, it is a tolerably sure sign that any defect is somewhere in the controllers, motors, or fuse boxes, although in case the cars are on a very dirty rail enough current might leak through the dirt to light the lamps, but not sufficient to operate the cars. In such a case, the lamps will immediately go out as soon as the controller is turned on. Ice on the trolley wire or third rail will have the same effect as dirt on the tracks.

LOCATING DEFECTS IN MOTOR AND CONTROLLER WIRING.

Defects in the wirings are those due to (1) open circuits, (2) short circuits. Open circuits make themselves evident by no flow of current, short circuits usually by a blowing of the fuse or opening of the breaker. The point of the short circuit or “ground” can be located roughly by noting on what point the fuse is blown. Accurate location can be made by cutting out the motors, disconnecting, etc., according to directions in the following pages. The tests outlined apply particularly to the K type of controller with two-motor equipment.

OPEN-CIRCUIT TESTS.

No current:
On 1st point,
Open circuit but not located.
On 1st point multiple,
Motors most probably O. K.
129 On series-resistance points after trying 1st point multiple,
Open circuit outside controller and equipment wiring.

With an open anywhere between trolley and ground no current will flow on the first point. Opens are most likely to occur in the motors and these may be tested first. However, as will be explained later, one open in an armature will not stop the current. To test the motors open the breaker and put the controller on the first point multiple. Then flash the breaker quickly. Current flowing indicates that one or the other of the motors has an open circuit. In the series position this open prevented the flow but in multiple the current flows through the other motor. Which one is at fault can be quickly determined by returning the controller to the off position and cutting out one or the other of the motors by means of the cut-out switch and then trying for current. The car can in any event be run on the remaining motor. On returning to the shop the open can be determined definitely by the use of the lamp bank.

But should no current flow when the breaker is flashed on the 6th point it is reasonable to presume that the motors are O. K. and that the open is elsewhere. The ground for such a supposition is that as there is a path through each motor normally, there would necessarily be an open in each one to stop the current. It is hardly probable that such a coincidence would occur.

After failure to find fault with the motors, doubt as to the resistance may be removed. The controller should be placed on progressive series-resistance points and the breaker flashed on each one. If current is obtained on any point, the open is in the resistance or the resistance lead just behind the one being used. Special care should be used to flash the breaker quickly for otherwise the fuse may be blown.

The tests indicated are sufficient for the motors, controllers and resistance wiring. If no current is obtained on either of them, the trouble is evidently caused by a bad rail contact, ground wire off if both motors are grounded through the same wire, an open in the blow-out coil, at the lightning arrester, circuit breaker or on top of the car.

None of the tests applied locate the open definitely, but this can easily be done in the shop or wherever a lamp bank is at hand. Connect one terminal of the lamp bank to the trolley just behind the 130circuit breaker and the controller on the 1st point series, then with the other terminal begin at ground and trace backwards up the circuit until the lamps fail to light. The path in a K type of controller is readily traced with the help of Fig. 22.

SHORT-CIRCUIT TESTS.

The location of short-circuits is much more tedious. The blowing of the fuse or opening of the breaker will locate them as shown below. The separate tests can then be followed until location is definite.

These tests it must be kept in mind are more especially adapted to cases on the road or where no facilities for testing are at hand.

Rather than blow fuses as frequently as indicated it would in most cases be better to place a lamp bank across the open circuit breaker and note the flow of the current by the lights.

Fuse Blows:

  1. When overhead is thrown on may be due to:
    1. Grounded controller blow-out coil.
    2. Grounded trolley wire or cable.
    3. Grounded lightning arrester.
  2. On first point:
    1. Grounded resistance near R 1.
    2. Grounded controller cylinder.
    3. Bridging between the insulated sections of cylinder.
  3. Near last point series:
    1. Grounded resistance near R 3, R 4 and R 5.
    2. No. 1 motor grounded.
  4. Near last point multiple:
    1. No. 2 motor grounded.
    2. Bridging between lower sections of cylinder.
    3. Armature defective.
CASE I.

Fuse Blows when overhead is thrown on:

  1. Grounded controller blow-out coil.
  2. Grounded trolley wire or cable.
  3. Grounded lightning arrester.

The blowing of the fuse immediately on closing the overhead switch or circuit breaker, when the controller is on the off position, 131indicates that the fault exists somewhere between the overhead and the upper or trolley finger of the controller.

Should the defect occur during a thunderstorm, it may be presumed at once that lightning has grounded the blow-out coil of the controller.

CASE II.

Fuse Blows on first point:

  1. Grounded resistance near R 1.
  2. Grounded controller cylinder.
  3. Bridging between sections of cylinder.

When the controller is on the first point all of the wiring of the system with the exception of the ground wire for No. 1 motor is connected with trolley. But a defect in the wiring beyond the resistance will not show itself on the first point by an abnormal rush of current because the resistance of the rheostats is sufficient to prevent any excessive flow of current.

armature connected correctly
Fig. 101.
armature with one field reversed
Fig. 102.

The resistance and leads and the controller cylinder are the only parts to be tested when the fuse blows on the 1st point.

CASE III.

Fuse Blows on 3rd or 4th point:

  1. Grounded resistance near R 4 or R 5.
  2. No. 1 motor grounded.

With either of the above defects the car will most probably refuse to move as the current is led to ground before passing through the motors.

132

Fig. 103. Plan of Car Shop.

133

No. 1 motor may be tested by cutting it out of service by means of its cut-out switch. If this removes the ground, the motor is at fault.

CASE IV.

Fuse Blows near last point multiple:

  1. No. 2 motor grounded.
  2. Either armature short-circuited.

The fact that the fuse did not blow on the series positions excludes the resistances and No. 1 motor from investigations for grounds.

Cut out both motors. If the ground still exists the controller is defective. If not, the fault may be located in either one of the motors by cutting out first one and then the other.

ARMATURE TESTS FOR GROUNDS.

With a lamp bank at hand tests for grounded armature can be made as follows:

Throw the reverse on center. Attach one terminal of the lamp bank to the trolley. Put the other terminal on the commutator of the armature to be tested. No current shows the armature O. K. If current flows remove brushes and try again, to be certain that the ground is not in the leads.

FIELD TESTS FOR GROUNDS.

Disconnect field leads and put test point of the lamp bank on one side of the terminals. No current indicates that the fields are O. K.

REVERSED FIELDS.

In placing new fields in the shell it often happens that one or more are wrongly connected. Reversed fields make themselves known by excessive sparking at the brushes in each case.

In Fig. 101 all of the fields are connected correctly. The flow of magnetism is in one pole and out of the adjacent one. Some of the magnetism leaks out of the shell and affects a compass held near the outside. The direction taken by the compass needle in the different positions is shown. The needle should point in opposite directions over adjacent coils and should lie parallel to the shell in positions half way between two coils.

Figure 102 shows the flow of magnetism when one field is reversed. In such a case the compass will take the position shown. The field marked “X” is the one reversed.

With one reversed field a machine will usually operate, as the 134magnetism in three of the poles is in the normal direction. But an excessive flow of current that has no effect in turning the armature will take place on that side of the armature next to the reversed field.

CAR REPAIR SHOPS.

Every electric railway system has a repair shop in which the cars are overhauled. Hardly two shops are built alike. In those shops where only a few cars are cared for, the work is sometimes all done in one room. The shop plan shown in Fig. 103 was presented to the American Railway Mechanical and Electrical Association by W. D. Wright. It contains the idea upon which the larger shops are now being constructed, having a transfer table between the separate departments on either side. In the general design of shops the blacksmith shop, machine shop and truck shop or equipping shop should be close together as a great deal of heavy material is carried between these departments. The paint shop should be separated as much as possible from the other departments in order that flying dust and dirt be avoided. The wood shop may occupy a position at a considerable distance from the other departments as no heavy material is carried from this shop to them.

The tracks of the motor and truck repair shop are usually provided with pits so that trucks and electrical equipment may be repaired and inspected from below. The tracks in shops are usually about 15 or 16 feet between centers. This gives a clearance of about 6 or 8 feet between cars when adjacent tracks are occupied.

A large portion of the work done in the average shop consists of the repairing of trucks and the motors mounted on them. With the smaller car, especially those with single trucks, much of this work is done from the pit below while the trucks are in position under the cars. In this case the armatures are either removed by letting them down with the lower half of the motor shell by means of a pit jack, or the lower half of the armature shell is swung down by the use of a chain and block placed in the car and the armature rolled out on a board.

The trucks of double truck cars are usually taken out from under the car body when repairs are to be made. In this case the motor leads, the sand box connections and the brake rigging are disconnected and the car body either raised or the trucks lowered from it. Several 135methods of raising the car body are in use. Where no special apparatus is at hand, this is done by means of jacks, hydraulic or mechanical, placed under the side sills of the car near the end to be raised. Sometimes an overhead crane is employed to lift the car body. A special apparatus to raise the body is employed by the St. Louis Transit Company. This consists of four screw jacks located below the floor of the shop. An I-beam extends over the tops of the two located on the same side of the car. The jacks are motor driven by means of one sprocket chain so that they rise at the same speed. When a car is to be raised it is run on the track between the jacks, bars are placed under the car resting across the I-beams and the jacks raise the car off the trucks. The trucks are then rolled out from under the car and the repairs made.

Sometimes, as has been stated, the trucks are dropped from the car body. In this case the car is so placed that the truck rests on an elevator or section of track that drops to the floor below. After the car is blocked up the trucks are dropped and the repairs made. This method is also used in changing wheels in small shops. The old pair of wheels is dropped by a hand-operated drop section of track. A new pair is then elevated into position. This saves jacking up one end of the car.

136

ONE OF THE SINGLE-PHASE LOCOMOTIVES ON THE NEW YORK, NEW HAVEN & HARTFORD RAILROAD CO.
Note the two pantograph bow trolleys for collecting the current.

137

THE SINGLE-PHASE ELECTRIC RAILWAY.


In no other line of electrical activity have developments during the last few years been so rapid as in that of electric railway work, and from all indications the limit has not yet been reached.

Until recent years all electric traction has been dependent upon direct current as a motive power. This is due principally to the fact that the series direct-current motor is admirably adapted for such work, and no alternating-current motor had been developed which could be substituted for it. One of the great advantages possessed by the direct-current series motor is its large starting torque, which may be several times greater than that required to propel a car at full speed. This type of motor is also essentially a variable speed machine, and lends itself very well to wide variations in speed control; consequently, for many years, in this country at least, all advance was made along direct-current lines.

The trolley voltage used at first was from 450 to 500 volts, this being supplied directly to the cars by means of a trolley wire, the rails being used for the return circuit. It is evident from the outset that the comparatively low voltage, necessitating as it did a correspondingly large current for a given amount of power, would place a definite limitation on the use of such a system for anything other than purely local distribution. To overcome this difficulty as far as possible, the trolley voltage was gradually raised to 600 or 650. This of course decreased the required current, thus increasing the scope of the system accordingly. The limit of increase of direct-current voltage on the trolley was reached at about this point, and the fact was recognized that some means must be devised for using a still higher voltage, since there are difficulties to increasing the trolley voltage beyond 600 or 700, due to flashing of the motors, which seems to increase directly with the voltage.

It may be mentioned in passing that one prominent electric traction expert has stated that a direct-current trolley voltage of 1500 can be used, but it remains to be proven whether or not he is correct. 138A very satisfactory solution of the problem for large city street railway systems and long interurban roads, consists in the use of a combination alternating-current direct-current system in which three-phase high tension alternating current is generated and distributed on high tension lines to substations along the road. It is here stepped down by means of transformers, and then changed to direct current by rotary converters, and supplied to the trolley wire as direct current at the usual voltage of say 600. This system has many advantages, as there is but small loss in the high-tension lines, and these lines can be made comparatively small, thus effecting a considerable saving in investment for copper.

The above mentioned system of distribution is very generally used, and has been found quite satisfactory. The substations can be located at frequent intervals, and the distance that the 600-volt current must be conducted to supply the cars is not great. By this means current can be distributed over wide areas with a small loss, where it would be impossible to use the straight direct-current system of distribution.

While, as stated, this furnishes a fairly satisfactory solution of the problem, it is far from perfect, as it necessitates the intervention of the rotary converter substation, in which the investment must be large; and moreover the cost of operation is high, as such a station requires skilled attendance on account of the somewhat intricate nature of the rotary converter. The ideal system, therefore, is one which does away altogether with the use of direct current, the power being generated, distributed, and utilized by the motors, as alternating current.

Three-phase induction motors have been used quite extensively and with considerable success in Europe for many years past. The three-phase motor, however, is not entirely adapted for railway work, since it possesses the characteristics of the shunt rather than of the series motor, being a constant speed, not a variable speed machine. Moreover, two trolley wires are necessary instead of one, and still another disadvantage consists in the low power-factor of the three-phase induction motor at starting.

The recent application of the single-phase alternating current to railway work has opened up a new field, which bids fair to supplant all other forms of distribution to a great extent at least, and 139it is impossible to predict at the present time just what its limitations may or may not prove to be. This has been made possible by the development of a practical commercial single-phase motor, which permits of the use of alternating current on the trolley wire with all its advantages, and yet sacrifices few, if any, of the advantages of the direct-current series motor on the car.

INTERIOR OF SUB-STATION SHOWING ROTARY CONVERTER AND TRANSFORMERS.
The three-phase current is delivered to the transformers where it is stepped down to the voltage required for the rotary converter. In this machine it is transformed to direct current and delivered to the trolley wire.

This motor, which is the latest and most important development in the electric railway field, is of the series commutator type, and does not differ in principle from its direct-current contemporary. It is called the commutator type single-phase motor, and is the one type of alternating-current motor which has the same desirable characteristics for railway work as the direct-current series motor.

Compensating Alternating-Current Railway Motor.

At first thought it may seem strange that a motor built fundamentally on the same lines as a direct-current machine would operate on an alternating current, as it might appear that the motor would tend to turn first in one direction and then in the opposite direction with no resultant motion. This, however, is not the case, because the direction of rotation of a motor depends upon the relative direction of its field and armature currents. If now the field were maintained in a constant direction and the armature supplied with alternating current, then the tendency would be to rotate first in one direction and then in the other, it is true, but as a matter of fact the alternating current is supplied to the field in series with the armature, so that when the direction of current in the armature 140changes it also reverses in the field. The result is that the relative direction of current in the field and armature is constant and the motor has, therefore, a tendency to turn continuously in one direction as long as the alternating-current power is supplied.

This being true, the question may arise as to why the single-phase motor was not brought to the front for railway work long ago. The answer is that there were certain inherent difficulties to be overcome, and the development of the single-phase motor has been simply the removal of these difficulties, rather than the design of an entirely new type of machine.

The most serious obstacle to overcome is the sparking at the commutator, due to the fact that when the terminals of a coil are bridged by a brush, the coil acts like the short circuited secondary of a transformer of which the field winding constitutes the primary. Also there is an iron loss due to the alternating magnetic flux through the magnetic circuit; while another objectionable feature is the counter E.M.F. induced in the field coils.

Alternating-Current Railway Motor Field.

In order that it may overcome these difficulties, to some extent, at least, the single-phase motor presents certain modifications from the direct-current type, in that it has more field poles, and the entire magnetic circuit of field frame, cores, and pole pieces, is carefully laminated. The number of commutator segments is also increased, thus reducing the number of armature turns per coil, and there are special features introduced to prevent sparking, such as compensating windings which neutralize the effect of armature distortion; 141the use of narrow brushes; a type of armature winding which gives a low reactance per coil; the use of high resistance leads between the armature coils and commutator segments, etc.

The single-phase motor is then a refined and highly perfected type of direct-current motor, and this explains the fact that it will operate on either alternating- or direct-current circuits. In fact some claim that it will operate even more efficiently on direct current than the regulation direct-current motor itself.

Single-Phase Armature, Unmounted.

The field for which the single-phase motor seems particularly adapted is that of heavy service and interurban work, where it has many distinct advantages, among which may be mentioned the following:

The alternating current on the trolley allows the use of a high voltage and correspondingly smaller current, which reduces the line loss and permits of the use of smaller wire, which of course means a saving in the investment for copper. Moreover, the difficulty of collecting a large current from the trolley wire is overcome. Rotary converter substations are eliminated, being replaced by simple and cheap transformer substations, which require no attendance. The capacity can be easily increased by merely increasing the number of these transformer substations.

The efficiency of speed control is a point particularly worthy of mention. In direct-current speed control, the series-parallel method is used almost exclusively. This consists of putting the motors in series for low speed and in parallel for high speed. This permits of two, and only two, economical running points; the one at full speed, and the other at approximately half speed. All intermediate points must be obtained by the insertion of dead resistance in which the voltage is simply wasted as heat, thus causing a large loss particularly at starting.

With the single-phase motor the current is supplied to the car with a voltage of say 3300. It is then stepped down by means of transformers on the car to the voltage of the motors, which may 142be 200 or 250 volts. The speed is, of course, dependent upon the voltage applied to the motors, and this voltage is cut down from the maximum, to obtain various gradations, by means of an induction controller, or by taps from an auto-transformer. Thus the motor takes from the trolley only slightly more power than is actually required to operate it at any given speed, instead of taking full voltage from the line and absorbing part of it in dead resistance.

Auto Transformer.

The effect of electrolysis upon neighboring water pipes paralleling an electric road, which is the cause of so much trouble with direct current, is entirely eliminated, as electrolysis evidently will not take place with alternating current.

In connection with this system a sliding contact device or bow trolley has in many cases been substituted with considerable success for the ordinary current collecting device, or trolley wheel, one advantage of this being that the car can be run in either direction without reversing the contact device. Another very satisfactory form of trolley is of the pantograph type with sliding shoe, shown on the New York, New Haven and Hartford locomotive.

A new form of trolley suspension known as the catenary has been developed to meet the demand for more substantial construction necessitated by the high trolley voltage. This consists of a stranded galvanized steel messenger or supporting cable, from which the trolley wire is suspended at intervals of about 10 feet, thus keeping it at a uniform distance above the track.

143

Master Controller Used in Connection with the Multiple-Unit System as Applied to Single-Phase Work.

The multiple-unit system of control can be used in connection with single-phase motors, this being the scheme which has been in use for a long time on elevated and other roads using direct current, whereby several cars can be operated in a train from a single point, each car being equipped with its individual motor and controlling apparatus. The entire system is then controlled as one unit by a single motorman stationed usually in the front of the first car. This method of control has become of such tremendous importance that any system to which it cannot be applied would be seriously handicapped. Cars equipped with single-phase motors can be operated on either direct-current or alternating-current lines, with high or low tension, with trolley or third rail.

It must not be supposed, however, that with all the above mentioned advantages, the single-phase system has no disadvantages, as such is not the case. The car equipment, due to the transformers and the nature of the motors, is considerably heavier. The motors themselves are more expensive on account of their special construction. The equipment is not always adapted for operation on existing lines. There is a slight increased “apparent” resistance of the trolley line and a considerable increased “apparent” resistance of the rails, due to reactance caused by the alternating nature of the current. There is also an active electro-motive force between the field coils, which is objectionable, and there is a possibility of interference with neighboring telephone lines. Furthermore, there is slight loss in power in the transformers on the car, while the power-factor of the motors is less than unity.

Summing the matter up as a whole, however, the advantages seem to overbalance the disadvantages, at least for many kinds of 144work, and it is safe to predict that this new system of operation will have a very wide and increasing application in the near future.

As to the operation of the system in general, the current may be developed by single-phase, two-phase, or three-phase generators, and supplied to the transformer substations just as it was formerly supplied to the rotary converter substations. Only a single phase is used on any section of the trolley line. The voltage on this transmission line will depend upon the existing conditions, and can be figured out like any other problem in power transmission.

Truck Complete with Single-Phase Motors and Contact Shoes.

Three-phase generators would ordinarily be used, as less copper is required to supply a given amount of power. The common frequency is 25 cycles per second. At the transformer stations, the voltage is then stepped down to that required on the trolley, which may be 2,000, 3,300, 6,600, or even 11,000 volts. While we cannot speak yet of a standard voltage, 3300 seems to be finding considerable favor. The voltage for which the motors are wound is 200 or 250, the General Electric motors using the former voltage, and the Westinghouse the latter. When operating on alternating current the motors are connected in parallel, and when running on direct current they are connected in series. Motors have been constructed from 50 to 225 horsepower, and there is no apparent reason why larger ones could not be made to operate with equal satisfaction.

Magnetic Speed Indicator.

Among the roads in this country which are either using, or planning to use single-phase current, may be mentioned the Ballston-Schenectady line, which was one of the first systems to be equipped 145and has been in successful operation for some time. This road uses the alternating-current motor developed by the General Electric Co. The motors are adapted for operation on the 2,000-volt alternating-current trolley between cities, and on the standard 600-volt direct current in Schenectady. They are wound for 400 volts, and are operated in series on the 600-volt direct current. The frequency used is 25 cycles. Current is supplied by an overhead trolley, no feeders being used.

A second road of importance is one in Georgia between Atlanta and Marietta, which is 15 miles in length. This uses the Westinghouse equipment. The current on the trolley is 2,200 volts and 25 cycles. It is transmitted at a voltage of 22,000.

Another road of importance is the Indiana and Cincinnati interurban line, 41 miles in length, which has been in operation on regular schedule since July 1st, 1905. For 37 miles the road is operated from alternating current, and for 4 miles, from direct current. Four 75-horse power motors per car are used, capable of a maximum speed of 65 miles per hour.

Armature Quill.

The Bloomington, Pontiac and Joliet Electric Railway is a single-phase road equipped with General Electric apparatus, and has maintained a regular schedule over a distance of more than 10 miles since March, 1905.

The plans are now being laid for a single-phase road, which will run south from Spokane, Washington, a distance of 150 miles. The current on the transmission line is 45,000 146volts, which is stepped down to 6,600 on the trolley. The car will be capable of operating on current from a 6,600-volt alternating, a 700-volt alternating, or a 575-volt direct-current supply.

Perhaps the most important move which has been made in the direction of single-phase traction thus far is the decision of the New York, New Haven, and Hartford road to establish a long-distance passenger traffic on the single-phase system. According to the latest plans this road will operate between the Grand Central Depot and Woodlawn, N. Y., over the terminal tracks of the New York Central road, on direct current taken from the trolley. From Woodlawn, N. Y., to Stamford, Conn., the road will be operated on the single-phase system.

A Pair of Drivers with Single-Phase Motor Mounted upon Quill.

The equipment is being supplied by the Westinghouse Co. The current is generated by revolving-field type turbine-driven alternators. The armatures are designed for either three-phase or single-phase connection. The current is generated at 25 cycles and 11,000 volts, being delivered directly to the trolley, and thence to the cars, without the intervention of any transformers. The double catenary suspension from messenger wires is used to support the trolley. The locomotives are each equipped with four 200-H. P. gearless motors, designed to operate on 235-volt alternating current and 275- to 300-volt direct current. 147The armature is not mounted on the shaft direct, but is built upon a quill through which the axle passes with about ⅝-inch clearance all around. There is a flange at each end of the quill from which seven pins project and fit into the hubs of the driving wheels. On the direct-current part of the line, current is delivered to the car through eight collecting shoes from a third rail. On the alternating-current section, current is delivered through two pantograph bow trolleys. On the direct-current section the series-parallel method of speed control is used, current being fed directly to the motors which are connected two in series permanently and the series-parallel control is applied to the motors in groups of two. The alternating-current speed control is accomplished by six taps from an auto-transformer for the corresponding running points. The cars weigh 78 tons and are capable of a speed of 60 to 65 miles per hour. The electro-pneumatic unit-switch type of control is used. At each end of the cab is a master controller from which the main controller is operated. Several locomotives can be operated together on the multiple-unit system, if desired.

Six-Unit Switch Group, Single-Phase System.

The Washington, Baltimore and Indiana single-phase road is the latest in the field, contracts having been placed very recently. The current will be transmitted at 33,000 volts and 25 cycles, then being stepped down to 6,600 volts on the trolley. The road will be 60 miles long and will be equipped with General Electric apparatus. Four 125-H. P. motors capable of operating on either alternating current or direct current will be used, and the cars will be capable of a speed of 60 miles per hour.


149

INDEX


ANNOUNCEMENT OF COMING
BOOKS
PRACTICAL AND SCIENTIFIC

CARPENTRY. By G. Townsend. 150 pp., 224 illus. A working manual for Carpenters and Woodworkers in general. Not a theoretical treatise, but a practical working guide. Price, $1.00

GAS ENGINES AND PRODUCERS. By Marks and Wver. 150 pp., 90 illus. Latest information in this rapidly developing field. For Engineers, Machinists, Automobilists. Price $1.00

MASONRY CONSTRUCTION. By Phillips and Byrne. 140 pp., 44 illus. Latest and best American methods. Price $1.00

WATER SUPPLY. By F. E. Turneaure. 150 pp., 40 illus. An exhaustive compendium for Sanitary and Waterworks Engineers and all interested in matters affecting public health. Price $1.00

HIGHWAY CONSTRUCTION. By Phillips and Byrne. 140 pp., 80 illus. Modern methods for Road Builders and all interested in better ways of communication. Price $1.00

REINFORCED CONCRETE. By Webb and Gibson. 150 pp., 140 illus. A manual of practical methods for Architects, Builders. Contractors, Civil and Sanitary Engineers. Information for the first time made known to the world. Based on recent construction work, special tests, etc. Price $1.00

MANAGEMENT OF DYNAMO-ELECTRIC MACHINERY. By F. B. Crocker. 130 pp., 65 illus. For all who have to do with electric light or power plants. Price $1.00

STEAM ENGINES. By Leland and Snow. 170 pp., 63 illus. A practical guide. Field covered in a way anyone can grasp. Price $1.00

ELECTRIC RAILWAYS. By J. R. Cravath. 150 pp., 103 illus. Trolley and third-rail systems. Electric Locomotive, etc. Price $1.00

ESTIMATING. By Edward Nichols. 140 pp., 35 illus. For all workers in Building trades. Tells how to estimate intelligently. Price $1.00

CONTRACTS AND SPECIFICATIONS. By James C. Plant. 130 pp., fully illustrated. Forms of public and private contracts, specifications, bonds, etc., duties and responsibilities of Architects, Contractors, and Owners. Price $1.00

STAIR-BUILDING AND STEEL SQUARE. By Hodgson and Williams. 130 pp., 180 illus. Only up-to-date work on these subjects. Price $1.00

VALVE GEARS AND INDICATORS. By Leland and Dow. 150 pp., 105 illus. Two books in one. Types of valves, gears, etc., fully explained. Price $1.00

STRENGTH OF MATERIALS. By E. R. Maurer. 140 pp., 58 illus. For Architects, Builders, Steel and Concrete Workers. Enables one to avoid mistakes. Price $1.00

THE ELECTRIC TELEGRAPH. By Thom and Collins. 150 pp., 81 illus. Carries along by easy steps to complete mastery. Multiplex and Wireless telegraph explained. Price $1.00

MECHANICAL DRAWING. By E. Kenison. 160 pp., 140 illus. Complete course in projections, shade lines, intersections and developments, lettering, with exercises and plates. Price $1.00

POWER STATIONS AND TRANSMISSION. By G. C. Shaad. 160 pp., 43 illus. For Electrical Workers. Up-to-date practice. Price $1.00

PATTERN MAKING. By James Ritchey. 150 pp., 250 illus. For Wood and Metal Workers and Molders. Methods of building up and finishing, fully described. Price $1.00

SURVEYING. By Alfred E. Phillips. 200 pp., 133 illus. For Civil Engineers and Students. All details of field work explained. Price $1.50

STEEL CONSTRUCTION. By E. A. TUCKER. 300 pp., 275 illus. Covers every phase of the use of steel in structural work. Based on actual experience, special tests, etc. For Architects, Bridge Builders, Contractors, Civil Engineers. Price $1.50

BUILDING SUPERINTENDENCE. By E. Nichols. 200 pp., 250 illus. Costly mistakes occur through lack of attention at proper time, hurtful to Owner and discreditable to Architect and Builder. Gives thorough knowledge of methods and materials. Price $1.50

ARCHITECTURAL DRAWING AND LETTERING. By Bourne, von Holst and Brown. 200 pp., 55 drawings. Complete course in making working drawings and artistic lettering for architectural purposes. Price $1.50

MACHINE SHOP WORK. By F. W. Turner. 200 pp., 200 illus. Meets every requirement of the shopman, from the simplest tools to the most complex turning and milling machines. Price $1.50

TOOL MAKING. By E. R. Markham. 200 pp., 325 illus. How to make, how to use tools. Profusely illustrated. Price $1.50

MACHINE DESIGN. By C. L. Griffin. 200 pp., 82 designs. Written by one of the foremost authorities of the day. Every illustration represents a new device in machine shop practice. Price $1.50


These volumes are handsomely bound in red art Vellum de Luxe, size 6½ × 9½ inches. Sent prepaid to any part of the world, on receipt of price. Remit by Draft, Postal Order, Express Order, or Registered Letter.

AMERICAN SCHOOL OF CORRESPONDENCE, CHICAGO

Transcriber’s Notes:
*** END OF THE PROJECT GUTENBERG EBOOK 75289 ***